|
Оглавление............................................................................. 1
Введение................................................................................. 2
Раздел 1. Немного истории................................................. 3
1.1. Описание элемента.................................................................. 3
1.2. Открытие Йода........................................................................... 4
1.3. Интересные факты................................................................... 5
Раздел 2. Свойства Йода...................................................... 6
2.1. Физические свойства Йода...................................................... 6
2.2. Электронно-графическая формула Йода............................. 7
2.3. Химические свойства Йода..................................................... 8
2.4. Получение Йода...................................................................... 10
Раздел 3. Распространение Йода..................................... 11
3.1. Распространение в природе................................................. 11
3.2. Йод в живом организме.......................................................... 12
3.3. Йод и человек........................................................................... 13
3.4. Гормоны щитовидной железы.............................................. 14
Раздел 4. Применение Йода............................................... 16
4.1. Болезни, связанные с недостатком Йода.......................... 16
4.2. Восполнение Йода в организме........................................... 18
4.3. Йод в промышленности......................................................... 19
4.4. Йод в медицине....................................................................... 21
4.5. Препараты Йода...................................................................... 22
4.6. Йод радиоактивный................................................................ 24
4.7. Синий йод................................................................................. 25
4.8. Препараты Синего Йода........................................................ 27
Выводы................................................................................. 31
Забиваем Сайты В ТОП КУВАЛДОЙ - Уникальные возможности от SeoHammer
Каждая ссылка анализируется по трем пакетам оценки: SEO, Трафик и SMM.
SeoHammer делает продвижение сайта прозрачным и простым занятием.
Ссылки, вечные ссылки, статьи, упоминания, пресс-релизы - используйте по максимуму потенциал SeoHammer для продвижения вашего сайта.
Что умеет делать SeoHammer
— Продвижение в один клик, интеллектуальный подбор запросов, покупка самых лучших ссылок с высокой степенью качества у лучших бирж ссылок.
— Регулярная проверка качества ссылок по более чем 100 показателям и ежедневный пересчет показателей качества проекта.
— Все известные форматы ссылок: арендные ссылки, вечные ссылки, публикации (упоминания, мнения, отзывы, статьи, пресс-релизы).
— SeoHammer покажет, где рост или падение, а также запросы, на которые нужно обратить внимание.
SeoHammer еще предоставляет технологию Буст, она ускоряет продвижение в десятки раз,
а первые результаты появляются уже в течение первых 7 дней.
Зарегистрироваться и Начать продвижение
Список использованной литературы............................... 32
Йод знают все. Порезав палец, мы тянемся к склянке с Йодом, точнее с его спиртовым раствором. Но не все знают насколько важно содержание Йода в нашем организме. Йод является очень сильным антисептическим препаратом. Однако Йод служит не только для смазывания ссадин и царапин. Хотя Йода в человеческом организме всего 25 мг, он играет важную роль. Большая часть «человеческого Йода» находится в щитовидной железе: он входит в состав вещества, которое регулирует обмен веществ в организме. При недостатке Йода задерживается физическое и умственное развитие и возникает болезнь, называющаяся эндемический зоб. Это случается в высокогорных районах, где естественное содержание Йода в воздухе, воде и пище очень низкое.
 Йод – химический элемент VII группы периодической системы Менделеева. Атомный номер - 53. Относительная атомная масса 126,9045 (рис. 1). Галоген. Из имеющихся в природе галогенов – самый тяжёлый, если, конечно, не считать радиоактивный короткоживущий астат. Практически весь природный Йод состоит из атомов одного – единственного изотопа с массовым числом I
127
, его содержание в земной коре 4 * 10-5
% по массе. Радиоактивный Йод I
125
образуется в ходе естественных радиоактивных превращений. Из искусственных изотопов Йода важнейшие – Йод I
131
и Йод I
133
. их в основном используют в медицине.
 I2
– галоген. Темно-серые кристаллы с металлическим блеском. Летуч. Плохо растворяется в воде, хорошо – в органических растворителях (с фиолетовым или коричневым окрашиванием раствора) или в воде с добавкой солей – Йодидов. Слабый окислитель и восстановитель. Реагирует с концентрированными серной и азотной кислотами, металлами, неметаллами, щелочами, сероводородом. Образует соединения с другими галогенами.
Молекула элементного Йода, как и прочих галогенов, состоит из двух атомов. Йод – единственный из галогенов – находится в твёрдом состоянии при нормальных условиях. Красивые тёмно – синие кристаллы Йода больше всего похожи на графит. Отчётливо выраженное кристаллическое строение (рис. 2), способность проводить электрический ток – все эти «металлические» свойства характерны для чистого Йода.
Конец XVII и начало XVIII века были отмечены в Европе непрекращающимися войнами. Требовалось много пороха и, следовательно, много селитры. Производство селитры приняло невиданные масштабы, наряду с обыкновенным растительным сырьём в дело шли и морские водоросли. В них и обнаружили новый химический элемент.
Сервис онлайн-записи на собственном Telegram-боте
Попробуйте сервис онлайн-записи VisitTime на основе вашего собственного Telegram-бота:
— Разгрузит мастера, специалиста или компанию;
— Позволит гибко управлять расписанием и загрузкой;
— Разошлет оповещения о новых услугах или акциях;
— Позволит принять оплату на карту/кошелек/счет;
— Позволит записываться на групповые и персональные посещения;
— Поможет получить от клиента отзывы о визите к вам;
— Включает в себя сервис чаевых.
Для новых пользователей первый месяц бесплатно.
Зарегистрироваться в сервисе
Одним из французских селитроваров был химик и промышленник Бернар Куртуа (1777–1838), он был весьма наблюдательным человеком. Считается, что именно это помогло ему в 1811 г. стать первооткрывателем нового химического элемента Йода. Однажды он заметил, что медный котёл, в котором выпаривался щелок, полученный из фукуса, ламинарий и других бурых водорослей, быстро разрушается, как будто его разъедает какая – то кислота. Куртуа решил выяснить, в чём тут дело. Осадив и удалив из раствора соли натрия, он выпарил раствор, обнаружил в котле сульфид калия и чтобы разложить его, прилил к осадку концентрированной серной кислоты – и тут появился фиолетовый дым. Куртуа повторил опыт, на этот раз в реторте, и в приёмнике реторты осели блестящие чёрные пластинчатые кристаллы.
Йодид натрия из водорослей, взаимодействуя с серной кислотой, выделяет Йод I2
; одновременно образуется сернистый газ – диоксид серы SO2
и воду:
2NaI + 2H2
SO4
= I2
+ SO2
+ Na2
SO4
+ 2H2
O
При охлаждении пары Йода превращались в темно-серые кристаллы с ярким блеском. Куртуа писал: «В маточном растворе щелока, полученного из водорослей, содержится довольно большое количество необычного вещества. Его легко выделить: для этого достаточно прилить серную кислоту к данному раствору и нагреть смесь в реторте... Новое вещество осаждается в приемнике в виде черного порошка, который при нагревании превращается в пары великолепного фиолетового цвета».
Название новому элементу присвоил в 1813 году французский химик Жозеф-Луи Гей-Люссак (1778–1850) за фиолетовый цвет его паров («Йодос» по-гречески значит «фиолетовый»). Он же получил многие производные нового элемента – Йодоводород HI
, Йодноватую кислоту HIO3
, оксид Йода(V) I2
O5
, хлорид Йода ICl
и другие. Практически одновременно элементарную природу Йода доказал и английский химик Гэмфри Дэви (1778–1829).
1. содержание Йода в крови человека зависит от времени года: с сентября по январь концентрация Йода в крови снижается, с февраля начинается новый подъём, а в мае–июне Йодное зеркало достигает наивысшего уровня. Эти колебания имеют небольшую амплитуду, и их до сих пор остаются загадкой;
2. из пищевых продуктов много Йода содержат яйца, молоко, рыба; очень много Йода в морской капусте, которая поступает в продаже в виде консервов, драже и других продуктов;
3. первый в России Йодный завод был построен в 1915 г. В Екатеринославле (ныне Днепропетровск); получали Йод из золы черноморской водоросли филлофоры; за годы первой мировой войны на этом заводе было добыто 200 кг Йода;
4. если грозовое облако «засеять» Йодистым серебром или Йодистым свинцом, то вместо града в облаке образуется снежная крупа: засеянное такими солями облако проливает дождём и не вредит полям.
Плотность Йода 4,94 г/см3, tпл
113,5 °С, tкип
184,35 °С. Молекула жидкого и газообразного Йода состоит из двух атомов (I2
). Заметная диссоциация I2
2I наблюдается выше 700 °С, а также при действии света. Уже при обычной температуре Йод испаряется, образуя резко пахнущий фиолетовый пар. При слабом нагревании Йод возгоняется, оседая в виде блестящих тонких пластинок; этот процесс служит для очистки Йода в лабораториях и в промышленности. Йод плохо растворим в воде (0,33 г/л при 25 °С), хорошо - в сероуглероде и органических растворителях (бензоле, спирте), а также в водных растворах Йодидов.
Конфигурация внешних электронов атома Йода 5s2 5p5. В соответствии с этим проявляет в соединениях переменную валентность (степень окисления): -1 (в HI
, KI
) (рис. 3); +1 (в HIO
, KIO
) (рис. 3); +3 (в IСl3
) (рис. 4); +5 (в НIO3
, КIO3
) (рис. 5); и +7 (в HIO4
, KIO4
) (рис. 6).
      
        E I
норм
     
        E I1
*
    
        E I2
*
   
        E
I
3
*
2.3. Химические свойства Йода.
Химически Йод довольно активен, хотя и в меньшей степени, чем хлор и бром. С металлами Йод при легком нагревании энергично взаимодействует, образуя Йодиды.
Hg + I2
= HgI2
С водородом Йод реагирует только при нагревании и не полностью, образуя йодистый водород.
I2
+ H2
= 2НI
Элементный Йод - окислитель, менее сильный, чем хлор и бром. Сероводород H2
S
, тиосульфат натрия Na2
S2
O3
и другие восстановители восстанавливают его до I
-
.
I2
+ H2
S = S + 2НI
Хлор и другие сильные окислители в водных растворах переводят его в IO3
-
.
При растворении в воде Йода частично реагирует с ней;
I
2
+
H
2
O
=
HI
+
HIO
В горячих водных растворах щелочей образуются Йодид и Йодат.
I2
+ 2KOH = KI + KIO + H2
O
3KIO = 2KI + KIO3
При нагревании йод взаимодействует с фосфором:
3I2
+ 2
P
= 2
PI
3
А йодид фосфора в свою очередь взаимодействует с водой:
2PI3
+ H2
O = 3HI + H2
(PHO3
)
При взаимодействии H
2
SO
4
и KI
образуется продукт, окрашенный темно-бурый цвет, и сульфатная кислота восстанавливается до H
2
S
8KI + 9H2
SO4
= 4I2
+ 8KHSO4
+ SO2
+ H2
O
Йод легко реагирует с алюминием, причем катализатором в этой реакции является вода:
3I2
+ 2
AL
= 2
ALI
3
Йод может также окислять сернистую кислоту и сероводород:
H2
SO3
+ I2
+ H2
O = H2
SO4
+ HI
H2
S + I2
= 2HI + S
Йод взаимодействует с нитратной кислотой:
I
2
+ 10
HNO
3
= 2
HIO
3
+ 10
NO
2
+ 4
H
2
O
При соединении кислоты с щелочью образуется соль:
HIO
3
+
KOH
=
KIO
3
+
H
2
O
При окислении йодид-иона йодат-ионом в кислой среде образуется свободный йод:
5KI + KIO3
+ 3H2
SO4
= 3I2
+ 3K2
SO4
+ 3H2
O
При нагревании йодатной кислоты она распадается, с образованием наиболее стойкого оксида галогенов:
2
HIO
3
=
I
2
O
5
+
H
2
O
Оксид йода (V) проявляет окислительные свойства. Его используют при анализе CO:
5
CO
+
I
2
O
5
=
I
2
+ 5
CO
2
Перйодатная кислота H
5
IO
6
- пятиосновная. Ее получают следующим образом:
5
Ba
(
IO
3
)2
---
t
--►
Ba
5
(
IO
6
)2
+ 4
I
2
+ 9
O
2
Ba
5
(
IO
6
)2
+ 5
H
2
SO
4
= 5
BaSO
4
↓ + 2
H
5
IO
6
Это средняя по силе кислота. Может образовывать соли в орто-форме (Ag
5
IO
6
) и в мета-форме (NaIO
4
). Перйодатная кислота и ее соли используют в органической и аналитической химии как сильные окислители.
Йод хорошо взаимодействует с серноватистокислым натрием (тиосульфатом):
2
Na
2
S
2
O
3
+ I2
=
Na
2
S
4
O
6
+ 2
NaI
Это его свойство используется в аналитической химии.
Адсорбируясь на крахмале, Йод окрашивает его в темно-синий цвет; это используется в Йодометрии и качественном анализе для обнаружения Йода.
Пары Йода ядовиты и раздражают слизистые оболочки. На кожу Йод оказывает прижигающее и обеззараживающее действие. Пятна от Йода смывают растворами соды или тиосульфата натрия.
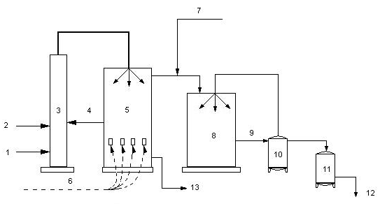
Сырьем для промышленного получения Йода в России служат нефтяные буровые воды (рис. 7); за рубежом – морские водоросли, а также маточные растворы чилийской (натриевой) селитры, содержащие до 0,4% Йода в виде Йодата натрия. Для извлечения Йода из нефтяных вод (содержащих обычно 20 – 40 мг/л Йода в виде Йодидов) на них сначала действуют хлором или азотистой кислотой. Выделившийся Йод либо адсорбируют активным углем, либо выдувают воздухом. На Йод, адсорбированный углем, действуют едкой щелочью или сульфитом натрия. Из продуктов реакции свободный Йод выделяют действием хлора или серной кислоты и окислителя, например дихромата калия. При выдувании воздухом Йод поглощают смесью двуокиси серы с водяным паром и затем вытесняют Йод хлором. Сырой кристаллический Йод очищают возгонкой.
 
1) буровая вода;
2) кислота;
3) башня подкисления и окисления (хлоратор);
4) хлор;
5) башня отдувки элементного Йода (десорбер);
6) воздух;
7) сернистый газ;
8) уловитель (адсорбер);
9) Йодоватистая и серная кислоты (сорбент);
10) сборник сорбента;
11) кристаллизатор (здесь Йод выделяется из сорбента);
12) Йод – сырец;
13) безЙодная буровая вода;
Раздел
3. Распространение Йода.
Среднее содержание Йода в земной коре 4*10-
5
% по массе. В мантии и магмах и в образовавшихся из них породах (гранитах, базальтах) соединения Йода рассеяны; глубинные минералы Йода неизвестны. История Йода в земной коре тесно связана с живым веществом и биогенной миграцией. В биосфере наблюдаются процессы его концентрации, особенно морскими организмами (водорослями, губками). Известны 8 гипергенных минералов Йода, образующихся в биосфере, однако они очень редки. Основным резервуаром Йода для биосферы служит Мировой океан (в 1 литре в среднем содержится 5*10-5
грамм Йода). Из океана соединения Йода, растворенные в каплях морской воды, попадают в атмосферу и переносятся ветрами на континенты. Местности, удаленные от океана или отгороженные от морских ветров горами, обеднены Йодом. Йод легко адсорбируется1
органическими веществами почв и морских илов. При уплотнении этих илов и образовании осадочных горных пород происходит десорбция, часть соединений Йода переходит в подземные воды. Так образуются используемые для добычи Йода Йодо-бромные воды, особенно характерные для районов нефтяных месторождений (местами 1 литр этих вод содержит свыше 100 мг Йода).
Йод – необходимый для животных и человека микроэлемент. В почвах и растениях таёжно-лесной нечерноземной, сухостепной, пустынной и горных биогеохимических зон. Йод содержится в недостаточном количестве или не сбалансирован с некоторыми другими микроэлементами (Са
, Mn
, Cu
); с этим связано распространение в этих зонах эндемического зоба. Среднее содержание Йода в почвах около 3*10-4
%, в растениях около 2*10-5
%. В поверхностных питьевых водах Йода мало (от 10-7
до 10-9
%). В приморских областях количество Йода в 1 м3 воздуха может достигать 50 мкг, в континентальных и горных – составляет 1 или даже 0,2 мкг.
Поглощение Йода растениями зависит от содержания в почвах его соединений и от вида растений. Некоторые организмы (так называемые концентраторы Йода, например морские водоросли – фукус, ламинария, филлофора, накапливают до 1% Йода, некоторые губки – до 8,5% (в скелетном веществе спонгине). Водоросли, концентрирующие Йод, используются для его промышленного получения. В животный организм Йод поступает с пищей, водой, воздухом. Основной источник Йода – растительные продукты и корма. Всасывание Йода происходит в передних отделах тонкого кишечника. В организме человека накапливается от 20 до 50 мг Йода, в том числе в мышцах около 10 – 25 мг, в щитовидной железе в норме 6 – 15 мг. С помощью радиоактивного Йода (I131
и I125
) показано, что в щитовидной железе Йод накапливается в митохондриях эпителиальных клеток и входит в состав образующихся в них алл - и моноиодтирозинов, которые конденсируются в гормон тетраиодтиронин (тироксин). Выделяется Йод из организма преимущественно через почки (до 70 – 80% ), молочные, слюнные и потовые железы, частично с жёлчью.
В различных биогеохимических провинциях содержание Йода в суточном рационе колеблется (для человека от 20 до 240 мкг, для овцы от 20 до 400 мкг). Потребность животного в Йода зависит от его физиологического состояния, времени года, температуры, адаптации организма к содержанию Йода в среде. Суточная потребность в Йоде человека и животных – около 3 мкг на 1 кг массы (возрастает при беременности, усиленном росте, охлаждении). Введение в организм Йода повышает основной обмен, усиливает окислительные процессы, тонизирует мышцы.
Организм человека не только не нуждается в больших количествах Йода, но и с удивительным постоянством сохраняет в крови постоянную концентрацию (10-5
– 10-6
%) Йода, так называемое Йодное зеркало крови. Из общего количества Йода в организме около 25 мг, больше половины находится в щитовидной железе. Почти весь Йод, содержащийся в этой железе, входит в состав различных производных тирозина – гормона щитовидной железы, и только незначительная часть его около 1%, находится в виде неорганического Йода I
-
.
Большие дозы элементного Йода опасны: доза 2 – 3 г смертельна. В то же время в форме Йодида допускается приём внутрь в больших дозах.
Если ввести в организм с пищей значительное количество неорганических солей Йода, концентрация его в крови повысится в 1000 раз, но уже спустя 24 часа Йодное зеркало крови придёт в норму внутреннего обмена и практически не зависит от условий эксперимента.
В медицинской практике Йодорганические соединения используется для рентгенодиагностики. Достаточно тяжелые ядра атомов Йода рассасывают рентгеновские лучи. При введении внутрь организма такого диагностического средства получают исключительно чёткие рентгеновские снимки отдельных участков тканей и органов.
Щитовидная железа состоит из двух овальных телец общей массой 25-30 г, расположенных по обе стороны нижней части гортани и трахеи.
В опытах с радиоактивным йодом (I131
)установлено, что уже через 2ч после введения его основная масса обнаруживается в щитовидной железе. Из всего количества йода в организме (50мг) 10-15 мг находятся в железе, что дает основание считать щитовидную железу депо йода. Причем обнаружена зависимость между поглощением йода железой и степенью ее активности. Если накопление йода в железе идет медленно, это свидетельствует о ее пониженной деятельности, а Высокая степень поглощения - о гиперфункции железы. Проведение такого исследования используется в диагностику заболеваний щитовидной железы.
  Синтез гормонов происходит путем йодирования тирозина и последующей конденсации (соединения) таких двух молекул с образованием три- и тетрайодтиронина (тироксина), которые и являются собственно гормонами (рис. 8). Однако в клетках щитовидной железы они связаны с белком глобулином (йодтиреоглобулином) и неактивны. По мере необходимости этот комплекс распадается, освободившиеся гормоны (уже активные) поступают в тон крови, разносятся к органам и тканям, где и проявляют свое действие. Оно в основном направлено на усиление процессов биологического окисления, увеличение потребления кислорода, регуляцию обмена жира и воды, дифференцировку развития тканей.
Суточная потребность в йоде для человека составляет 1,5*10-4
- 3,0*10-4
г и покрывается за счет воды и продуктов питания, из которых наиболее богаты йодом яйца, рыба, свежие овощи. для детей и беременных женщин потребность в йоде несколько повышена. Из организма йод выводится почками и слюнными железами.
При изменений уровня выработки гормонов развиваются тяжелые заболевания.
Гипофункция щитовидной железы (гипотиреоз) или ее атрофия в молодом возрасте приводит к развитию кретинизма, который проявляется задержкой роста, а затем и его остановкой (карликовый рост), нарушением пропорционального развития частей тела, умственной отсталостью. Аналогичное состояние железы у взрослых проявляется отеком слизистых оболочек микседемой. Для этого заболевания характерны отечность, связанная с задержкой воды в тканях, понижение обмена веществ, ожирение, общая слабость, старческий вид даже у молодых.
Гипофункция, вызванная недостаточностью в организме йода, на фоне резкого увеличения щитовидной железы, связанного с глубоким ее перерождением, называется Эндемическим зобом. При этом заболевании размеры щитовидной железы значительно увеличены, она выступает в области шеи в виде зоба. Такой вид гипофункции встречается в местностях, почвы которых бедны йодом, например, в горных районах. Для лечения применяются препараты йода. Однако более важным является предупреждение развития эндемического зоба, что достигается йодированием воды и пищевых продуктов (соли, сахара)
Гиперфункция щитовидной железы (гипертиреоз) проявляется развитием базедовой болезни. Ее основные клинические симптомы - общее исхудание, дрожание конечностей, экзофтальм (пучеглазие), нарушение сердечной и психической деятельности. У больных резко повышен основной обмен, с мочой выводится много азота и креатина. Лечение базедовой болезни должно быть направлено на снижение выработки гормонов путем блокирования поступления йода в железу, например, применением производных мочевины. В настоящее время широко используют введение в организм в небольших дозах радиоактивного изотопа йода I131
, который накапливается в клетках железы и, выделяя Y-лучи, вызывает локальное (ограниченное) облучение железистой ткани. В некоторых случаях показано хирургическое удаление части железы.
Еще в 1854 г. Француз Шатен – превосходный химик-аналитик обнаружил, что распространенность заболевания зобом находится в прямой зависимости от содержания Йода в воздухе, почве, потребляемой людьми пище. Коллеги опротестовали выводы Шатена; более того, Французская академия наук признала их вредными. Что же касается происхождения болезни, то тогда считали, что её могут вызвать 42 причины – недостаток Йода в этом перечне не фигурировал.
Недостаток Йода в начале приводит лишь к небольшому увеличению щитовидной железы, но, прогрессируя, эта болезнь поражает многие системы организма. В результате нарушается обмен веществ, замедляется рост. В отдельных случаях эндемический зоб может привести к глухоте, кретинизму… Эта болезнь больше всего распространена в горных районах и в местах, сильно удаленных от моря.
О широком распространении болезни можно судить даже по произведению живописи. Один из лучших портретов Рубенса «Соломенная шляпка». У красивой женщины, изображённой на портрете, заметна припухлость кожи (врач сразу сказал бы: увеличена щитовидка). Те же симптомы и у Андромеды с картины «Персей и Андромеда». Признаки Йодной недостаточности видны так же у некоторых людей, изображенных на портретах и картинах Рембрандта, Дюрера, Ван – Дейка…(рис. 9).
 
Интересно отметить, что история лечебного применения Йода уходит в глубь веков. Целебные свойства веществ, содержащих Йод, были известны за 3 тыс. лет до того, как был открыт этот элемент. Китайский кодекс 1567 г. До н. э. рекомендует для лечения зоба морские водоросли.
Благодаря включению в свой рацион морской капусты жители северо-восточной провинции Китая Мукден, несмотря на недостаток Йода в этой географической зоне, не страдали эндемическим зобом. Об их здоровье в своё время позаботился император Канси. Он предписал местным жителям съедать по 5 тинь (2 кг) морской капусты в год. И вот уже почти 2 тыс. лет послушные мукденцы неукоснительно выполняют мудрый императорский указ
.
Наиболее высокое содержание Йода в водорослях:
– в сухой ламинарии – 26-180 мг на 100 г продукта
– в сухой морской капусте – 200-220 мг на 100 г продукта
В морской рыбе и продуктах моря содержание Йода достигает 300-3000 мкг на 100г продукта.
Также источником Йода для человека являются: мясо, молоко, яйца, овощи.
Содержание Йода в различных продуктах (мг):
| Продукт
|
мг
|
Продукт
|
мг
|
| Абрикосы
|
1
|
Крыжовник
|
1
|
| Апельсины
|
2
|
Лук
|
–
|
| Баклажаны
|
2
|
Морковь
|
5
|
| Батон
|
3,6
|
Огурцы
|
3
|
| Виноград
|
8
|
Перец сладкий
|
3
|
| Вишня
|
2
|
Персики
|
2
|
| Горошек зелёный
|
5
|
Помидоры
|
6
|
| Груши
|
1
|
Редис
|
8
|
| Дыни
|
2
|
Салат
|
8
|
| Земляника (садовая)
|
1
|
Свёкла
|
7
|
| Капуста белокочанная
|
3
|
Сливки
|
9,3
|
| Картофель
|
5
|
Сливы
|
4
|
| Крупа манная
|
–
|
Сметана
|
7,7
|
| гречневая
|
3,3
|
Смородина чёрная
|
1
|
| рисовая
|
1,4
|
Соя
|
8,2
|
| пшённая
|
4,5
|
Сыры
|
–
|
| перловая
|
–
|
Творог
|
–
|
| Макаронные изделия
|
2,6
|
Тыква
|
1
|
| Масло сливочное
|
–
|
Фасоль
|
12,1
|
| Молоко коровье
|
16
|
Фундук
|
0,2
|
| Мука пшеничная
|
1,5
|
Хлеб ржаной
|
5,6
|
| Какао порошок
|
–
|
Чеснок
|
9
|
| Картофель
|
5
|
Шоколад молочный
|
5,5
|
| Кефир
|
14
|
Яблоки
|
2
|
В связи с большим или меньшим недостатком Йода в пище и воде применяют Йодирование поваренной соли, содержащей обычно 10 – 25 г йодистого калия на 1 тонну соли. Применение удобрений, содержащих Йод, может удвоить и утроить его содержание в сельскохозяйственных культурах. Кроме Йодирования соли в последние годы стали широко применять Йодирование других продуктов. Йод добавляют в некоторые хлебобулочные изделия, молоко, всё большее распространение получают так называемые БАДЫ «биологически активные добавки», содержащие Йод, такие как Йод – актив, Йодомарин, Цыгапан, Кламин, и некоторые другие. Одним из самых известных препаратов для восполнения содержания Йода в организме считается «Йод – актив». Мы обязаны появлению этого препарата Павлу Флоренскому. Как инженер он был жёстким и расчётливым реалистом. А вот к науке у него с детства была огромная страсть. Павлу Флоренскому было 10 лет, когда он впервые прочёл книгу Фарадея. И Майкл стал его кумиров на всю жизнь. У Флоренского никогда не было сомнений, кто открыл Йод конечно Фарадей! Не случайно последним открытием Флоренского, стала формула уникального Йодистого препарата, способного оберегать человека от тяжелых болезней. Открытие великого русского учёного имеет планетарное значение. Ведь проблема нехватке Йода волнует граждан во всём мире. Дефицитом Йода страдают около 1,5 миллиардов человек. В том числе в у нас в стране от недостатка Йода страдает около 70% населения. Беда, точнее катастрофа, бушует на планете. Из – за постоянной нехватки Йода люди порой не блещут умом, даже взрослые. Такие люди, отличаются взрывным характером, а потому часто терпят неудачи на работе и в личной жизни. Учёные Всемирной организации здравоохранения уже однозначно пришли к выводу, что коэффициент интеллекта IQ напрямую зависит от содержания Йода в организме. В нашем городе применение, таких добавок очень актуально так как, в почве, и соответственно в продуктах очень маленькое содержание Йода. Поэтому для сохранения здоровья и интеллектуального потенциала населения, недостаток Йода нужно восполнять.
В промышленности применение Йода пока незначительно по объему, но весьма перспективно. Так, на термическом разложении Йодидов основано получение высокочистых металлов.
Сравнительно недавно Йод стали использовать в производстве ламп накаливания, работающих по Йодо – вольфрамовому циклу. Йод соединяется с частичками вольфрама, испарившегося со спирали лампы, образует соединение WI2
, которое, попав на нагретую спираль, разлагается. Вольфрам при этом вновь возвращается на спираль, а Йод опять соединяется с испарившемся вольфрамом. Йод как бы заботится о сохранении вольфрамовой спирали и тем самым значительно увеличивает время работы лампы.
Так же 0,6% Йода, добавленного к углеводородным маслам, во много раз снижает трение в подшипниках из нержавеющей стали и титана. Это позволяет увеличить нагрузку на трущиеся детали белее, чем в 50 раз.
Йод применяют для изготовления специального поляроидного стекла. В стекло вводят кристаллы солей Йода, которые распределяются строго закономерно. Колебания светового луча не могут проходить через них во всех направлениях. Получается своеобразный фильтр, называемый поляроидом, который отводит встречный слепящий поток света. Такое стекло используют в автомобилях. Комбинируя несколько поляроидов или вращая поляроидные стёкла, можно достигнуть исключительно красочных эффектов – это явление используют в кинотехники и в театре. Так же Йод применяется в фотоделе. Современный способ фотографирования был изобретён англичанином У.Толботом. В основе его способа фотографии лежит фотохимическая реакция разложения галогенидов серебра под действием света:
Ag (Галл) + hγ = Ag + (Галл),
Где hγ – квант света.
В современном фотографическом процессе для получения негативов используется слой фотографической эмульсии – смеси мельчайших кристалликов Йодистого или бромистого серебра с желатиной (белковым веществом, «животным клеем»), - нанесённый на прозрачную подложку из стекла или полимерной плёнки. Под действием света в этой эмульсии образуется лишь ничтожное количество металлического серебра. При последующем проявлении, т.е. при обработке фоточувствительного материала водным раствором органического восстановителя, реакция восстановления ускоряется под действием первичных частиц металлического серебра, она идёт преимущественно в тех местах, куда падал свет. Затем с помощью тиосульфта натрия (Na2
S2
O3
* 5H2
O
), образующего водорастворимую комплексную соль с галогенидом серебра, фотографии удаляют невосстановленный избыток галогенида. Эта стадия называется закреплением или фиксацией изображения. Промывка, сушка – и негатив готов.
В аналитической химии и органическом синтезе йод и его соединения используются в лабораторной практике для анализа и в хемотронных приборах, действие которых основано на окислительно-восстановительных реакциях йода. Как катализатор (ускоритель реакций) йод используется в производстве всех видов искусственных каучуков. Подобно другим галогенам йод образует многочисленные йодоорганические соединения, которые входят в состав некоторых синтетических красителей.
В промышленности на термическом разложении йодидов основано получение высокочистых металлов - кремния, титана, гафния, циркония (йодидный способ). Йодные препараты используют в качестве сухой смазки для трущихся поверхностей из стали и титана. В Венгрии работает предприятие по изготовлению ламп накаливания мощностью до 10 кВт. Стеклянная колба ламп наполнена не инертным газом, а парами йода, которые сами излучают свет при высокой температуре.
Антисептические свойства Йода в хирургии первым использовал врач Буанэ. Как ни странно, самые простые лекарственные формы Йода – водные и спиртовые растворы – очень долго не находили применения в хирургии, хотя ещё в 1865 – 1866 гг. великий русский хирург Н.И.Пирогов применял Йодную настойку при лечении ран.
Препараты, содержащие Йод, обладают антибактериальными и противогрибковыми свойствами, они оказывают также противовоспалительное и отвлекающее действие; их применяют наружно для обеззараживания ран, подготовки операционного поля. При приеме внутрь препараты Йода оказывают влияние на обмен веществ, усиливают функцию щитовидной железы. Малые дозы Йода (микроЙод) тормозят функцию щитовидной железы, действуя на образование тиреотропного гормона передних долей гипофиза. Поскольку Йод влияет на белковый и жировой (липидный) обмен, он нашел применение при лечении атеросклероза, так как снижает содержание холестерина в крови; повышает также фибринолитическую активность крови.
Для диагностических целей используют рентгеноконтрастные вещества, содержащие Йод. При длительном применении препаратов Йода и при повышенной чувствительности к ним возможно появление Йодизма – насморк, крапивница, отек квинке, слезотечение, угревидная сыпь (Йододерма). Препараты Йода нельзя принимать при туберкулезе легких, беременности, при заболеваниях почек, хронической пЙодермии, геморрагических диатезах, крапивнице.
Йод - уникальное лекарственное вещество. Он определяет высокую биологическую активность и разностороннее действие лекарственных препаратов, и используют его в основном для изготовления различных лекарственных форм.
Различают четыре группы препаратов йода:
1. содержащие элементарный йод (3- или 5%-ный раствор йода спиртовой, раствор Люголя);
2. неорганические йодиды (калия и натрия йодид) - большинство выпускаемых препаратов содержат от 25 до 250 мкг микроэлемента;
3. органические вещества, отщепляющие элементарный йод (йодоформ, йодинол и др.);
4. йодсодержащие органические вещества, в молекуле которых йод прочно связан (рентгенконтрастные вещества).
Препараты, содержащие йод, обладают различными свойствами.
- Элементарный йод оказывает противомикробное и противогрибковое (фунгицидное) действие, его растворы широко применяют для обработки ран, подготовки операционного поля и т. п. Они обладают противовоспалительными и отвлекающими свойствами, при нанесении на кожу и слизистые оболочки оказывают раздражающее действие и могут вызвать рефлекторные изменения в деятельности организма.
- Препараты йода блокируют накопление радиоактивного йода в щитовидной железе и способствуют его выведению из организма, тем самым снижают лучевую дозу и ослабляют радиационное воздействие.
- При приеме внутрь препараты йода оказывают влияние на обмен веществ, усиливают функцию щитовидной железы. Малые дозы йода тормозят функцию щитовидной железы, угнетая образование ширеотропного гормона передней доли гипофиза. Данное свойство используют при лечении больных с заболеваниями щитовидной железы.
- Установлено также, что йод влияет на обмен жиров и белков. При применении йодных препаратов наблюдается снижение уровня холестерина в крови и уменьшение ее свертываемости.
- Рефлекторным повышением выделения слизи железами дыхательных путей и протеолитическим действием (расщеплением белков) объясняется применение препаратов йода в качестве отхаркивающих и муколитических (разжижающих мокроту) средств.
- Для диагностических целей используют рентгенконтрастные вещества, содержащие йод.
- Искусственно полученные радиоактивные изотопы йода 1-123, 1-125, 1-131 используются для определения функционального состояния щитовидной железы и лечения ряда ее заболеваний. Применение радиоактивного йода в диагностике связано со способностью йода избирательно накапливаться в щитовидной железе; использование в лечебных целях основано на способности излучения радиоизотопов йода разрушать клетки железы, вырабатывающие гормоны.
Препараты йода применяют наружно и внутрь: наружно используют как обеззараживающие, раздражающие и отвлекающие средства при воспалительных и других заболеваниях кожи и слизистых оболочек, внутрь - при атеросклерозе, хронических воспалительных процессах в дыхательных путях, при третичном сифилисе, для профилактики и лечения эндемического зоба, при хроническом отравлении ртутью и свинцом. В экспериментах высокие дозы йода использовались для лечения полиомиелита, вирусных заболеваний и некоторых болезней центральной нервной системы.
К числу немногих специфически женских нарушений здоровья, вызванных гормональными расстройствами, при которых могут помогать препараты йода, правда, в большой дозировке, относятся фиброзно-кистозная мастопатия (заболевание молочной железы), эндометриоз (занос слизистой оболочки тела матки в различные ткани и органы) и фиброма матки (доброкачественная опухоль). Лечебное действие минерала обусловлено тем, что он помогает превращению эстрадиола - более активной и, возможно, вызывающей рак разновидности эстрогена (женского полового гормона), - в менее активный и более безопасный эстриол.
В случае длительного применения препаратов йода, их передозировки и повышенной чувствительности к ним возможны явления йодизма (о нем речь пойдет ниже).
Противопоказаниями к применению препаратов йода внутрь являются туберкулез легких, заболевания почек, фурункулы, угревая сыпь, хроническая пиодермия (гнойнички на коже), геморрагические диатезы, крапивница, хронический ринит, повышенная чувствительность к йоду.
Препараты йода, относительно дешевые и доступные, применяемые с давних времен в качестве высокоэффективных лечебно-профилактических средств с самыми разными показаниями, не потеряли своей актуальности и сегодня.
Искусственно радиоактивные изотопы Йода – I125
, I131
, I132
и другие широко используются в биологии и, особенно в медицине для определения функционального состояния щитовидной железы и лечения ряда её заболеваний. Применение радиоактивного Йода в диагностике связано со способностью Йода избирательно накапливаться в щитовидной железе; использование в лечебных целях основано на способности - излучения радиоизотопов Йода разрушать секреторные клетки железы. При загрязнениях окружающей среды продуктами ядерного деления радиоактивные изотопы Йода быстро включаются в биологический круговорот, попадая, в конечном счете, в молоко и, следовательно, в организм человека. Особенно опасно их проникновение в организм детей, щитовидная железа которых в 10 раз меньше, чем у взрослых людей и к тому же обладает большей радиочувствительностью. С целью уменьшения отложения радиоактивных изотопов Йода в щитовидной железе рекомендуется применять препараты стабильного И. (по 100 – 200 мг на прием). Радиоактивный Йод быстро и полностью всасывается в желудочно-кишечном тракте и избирательно откладывается в щитовидной железе. Его поглощение зависит от функционального состояния железы. Относительно высокие концентрации радиоизотопов Йода обнаруживаются также в слюнных и молочной железах и слизистой желудочно-кишечного тракта. Не поглощенный щитовидной железой радиоактивный Йод почти полностью и сравнительно быстро выделяется с мочой.
О целебных свойствах синего йода многие знают не понаслышке: на собственном опыте неоднократно убеждались в чудодейственной силе этого препарата. И в самом деле, обладая противовирусным, антимикробным и антигрибковым эффектом, он помогает побеждать самые серьезные заболевания, против которых даже модные импортные лекарства порой бессильны.
Спиртовые и водные настойки йода каждому из нас известны с детства. Мы всю жизнь применяем их как эффективное антисептическое средство для обработки ран. Но из-за своей токсичности такой йод непригоден для приема внутрь в больших дозах. В отличие от него синий йод нетоксичен.
Синим йодом лечат дизентерию и стоматит, язву желудка и долго незаживающие раны, конъюнктивиты и поносы с кровью, колиты и энтероколиты, тонзиллит, различного рода отравления и ожоги. С помощью «синего йода» улучшается эластичность кровеносных сосудов, что позволяет рекомендовать его для лечения не только последствий инсульта. Синий йод помогает нормализовать и высокое и низкое кровяное давление. Кроме того, благодаря седативным свойствам его можно принимать в качестве успокоительного средства. Лечит он также тепловые и химические ожоги, особенно тогда, когда нет возможности оказать срочную врачебную помощь, головную боль.
Автор книг о лечении рака Т. Я. Свищева считает, что синий йод губительно действует на трихомонад — виновников, согласно ее теории, и рака, и СПИДа, и венерических болезней, и инфаркта.
С помощью синего йода улучшается эластичность кровеносных сосудов, что позволяет рекомендовать его для лечения не только последствий инсульта. Синий йод помогает нормализовать и высокое и низкое кровяное давление. Кроме того, благодаря седативным свойствам его можно принимать в качестве успокоительного средства.
Есть ли противопоказания в приеме синего йода? Да. Это отсутствие у человека по какой-либо причине (удаление, разрушение в результате болезни) щитовидной железы. Если же она разрушена частично, дозировку приема синего йода надо установить опытным путем. Не следует принимать его и людям, страдающим тромбофлебитом. Не стоит принимать синий йод одновременно с другими лекарствами химического происхождения, а особенно, понижающими кровяное давление. А вот с лечебными средствами народной медицины он вполне совместим. Например, комбинирование «голубой глины» и «синего йода» эффективно при лечении от расстройства желудка. Как известно из популярнейших книг В. Травинки («Голубая целительная глина» и других), глина обладает чудесным свойством вытягивать шлаки и токсины из организма. Поэтому при таком варианте взаимодействие этих замечательных народных лечебных средств весьма успешно.
Синий йод — это йодированный крахмал. Присутствующие в препарате сахар и лимонная кислота необходимы для улучшения его вкуса. Кроме того, они препятствуют разложению синего йода, поэтому он может храниться в закрытом сосуде при комнатной температуре, не теряя своих свойств, в течение многих месяцев.
Соединение йода с крахмалом нейтрализует его токсические свойства по отношению к клеткам человека и животных, усиливая ее для болезнетворных микроорганизмов (полезная микрофлора желудочно-кишечного тракта тоже не подвергается «убийственному» воздействию синего йода), поэтому синий йод не вызывает отравления и может употребляться в значительных дозах. Синим йодом можно безбоязненно промывать глаза даже у новорожденных. Кроме того, входящий в состав препарата крахмал при приеме внутрь обволакивает язвы и другие пораженные места слизистой желудочно-кишечного тракта, создавая некий защитный слой, способствующий быстрому излечению. Сам же йод стимулирует деятельность поджелудочной железы, являющейся защитницей всего нашего организма..
Есть чисто аптечный препарат йодинол, приготовленный на основе поливинилового спирта. Врачи рекомендуют применять его при хроническом тонзиллите, конъюнктивите, гнойных отеках, трофических язвах, гнойных ранах и ожогах, для дезинфекции в хирургии и гинекологии. Йодинол — это тоже синий йод. Он тоже является прекрасным антисептиком, нетоксичный, недорогой и очень устойчивый препарат, который может долго храниться. Основным действующим веществом йодинола является молекулярный йод, обладающий антисептическим свойством. Поливиниловый спирт - высокомолекулярное соединение, содержание которого в йодиноле замедляет выделение йода и удлиняет его взаимодействие с тканями организма, уменьшает также раздражающее действие йода на ткани.
Синий йод открывали несколько раз. Но наиболее полное описание его лечебных свойств дал ученый из Санкт-Петербурга В. О. Мохнач. Он впервые опробовал этот препарат на себе в годы Великой Отечественной войны, когда заболел тяжелой формой бактериальной дизентерии. А в 50-х годах с его участием в медицинских учреждениях Ленинграда было проверено действие препарата на большой группе больных дизентерией, колитами и энтероколитами, состояние которых оценивалось как тяжелое и средней тяжести.
У больных, принимавших тогда синий йод, стул приходил в норму в первые 5 дней после начала лечения, бактериальное очищение кишечника наступало на 5–10-й день. Прекрасные результаты! Суточная доза приема препарата для этих больных составляла 500 г. На лечение каждого больного расходовалось до 7 суточных доз. Нередко бывает, что при лечении острых и хронических кишечных инфекций применяются и значительно большие дозы. Достаточно сказать, что сам Мохнач увеличивал дозу приема синего йода до 1500–2000 г в сутки.
Рецепт приготовления синего йода, как он предложен В. О. Мохначом, научно-обоснованный и многократно апробированный.
В 50 мл теплой воды развести 1 чайную ложку с верхом картофельного крахмала, размешать, добавить столько же сахара и несколько кристалликов (на кончике ножа) лимонной кислоты. В это время вскипятить 150 мл воды и в кипяток влить полученный раствор крахмала, то есть заварить его. И только после охлаждения полученной смеси влить 1 чайную ложку 5% настойки йода. Синий йод готов. Запомните: йод не терпит перегревания. При перегреве он теряет лечебные свойства, поэтому если при приготовлении синий йод обесцветится, он становится негодным. Хранится он в холодильнике, как правило, 15-20 дней и годен до тех пор, пока сохраняет интенсивную темно-синюю окраску. Если сверху появится слой воды – размешайте синий йод, либо слейте воду.
Но синий йод нельзя применять бесконечно долго, как, например, перекись водорода: может наступить передозировка, поэтому необходим периодический контроль. Но при острых и хронических заболеваниях инфекционного характера синий йод просто незаменим.
Принимать синий йод для «профилактики йодной недостаточности» (по 1-2 ч.л. 2 раза в неделю) не стоит: исследования Мохнача показали, что при малой концентрации синего йода, находящиеся в организме человека болезнетворные микробы, могут выработать штаммы, устойчивые к его действию. Недаром к лечению разных болезней с помощью синего йода Мохнач подходил дифференцированно: дизентерию лечил, давая больным синий йод по 100 мл 5-6 раз в день, холеру — по 3 л (!) в день. Для профилактики лучше принимать ежедневно не менее 5 ч.л. в течение 5 дней в месяц. Продолжительность профилактического курса составляет не более месяца.
Общие правила его приема при лечении таковы. При сохранности щитовидной железы принимать 8 ч.л. 1 раз в день, примерно через 30 мин после еды, запивая его простым киселем: 5 дней пить — 5 дней перерыв или пить через день; тяжелобольные нуждаются в подборе (1-3 ч.л.). Длительность приема индивидуальна. Женщинам во время месячных синий йод принимать нельзя. Кому-то синий йод необходим всю жизнь, кому-то — в течение месяца.
При нормальной реакции организма можно смело полоскать горло при ангинах, выпивая при этом 2-3 глотка синего йода или киселя, как его проще называют.
При женских заболеваниях воспалительного характера хорошо делать спринцевания семь или десять дней — в зависимости от состояния здоровья. Одновременно со спринцеванием нужно выпивать 1-2 ложки киселя.
При глистных заболеваниях можно выпить одну треть или даже половину стакана этого снадобья на голодный желудок. Синий йод убивает дизентерийную палочку за три дня, но попить кисель необходимо до семи дней. Конечно, дизентерия — очень опасная болезнь, тут без официальной медицины не обойтись. Но до приезда врачей синий йод — ваш спаситель.
При язвенных поражениях толстого кишечника синий йод вводится в виде клизм по 50 г ежедневно в течение недели. При конъюнктивите в течение недели в глаза закапывается по 2–3 капли специально приготовленного раствора (1 ч. ложка синего йода разводится в 10 ч. ложках теплой дистиллированной воды) утром и вечером. Многие больные при лечении заболеваний желудочно-кишечного тракта принимают перед едой по стакану препарата 2–3 раза в день, добавляя в него для вкуса свежеприготовленные соки. При стоматите препарат разводят теплой водой и используют этот раствор для полоскания полости рта 2–3 раза в день.
Если вы ранее перенесли инфаркт, страдаете базедовой болезнью, у вас может быть частично нарушена щитовидная железа – приемник йода в организме, то вам надо определить максимально допустимую для вас дозу «синего йода». Видимо, она не должна быть более 4 чайных ложек. Максимальная суточная доза для взрослого человека – 7-8 чайных ложек «синего» йода. К этой дозе надо подойти постепенно, увеличивая дозу на 1-2 чайные ложки в день, при этом обязательно запивать синий йод молоком или киселем.
Целебный кисель действует по типу Мечниковской простокваши — он омолаживает организм. Орошение толстого кишечника синим йодом предупреждает процессы гниения, оказывает местное бактерицидное действие, а, всасываясь, по всей вероятности, предохраняет и от склероза.
Щитовидная железа не только защищает наш организм от вирусов и микробов, но и активно участвует в обмене веществ, снимает нервное напряжение, пополняет энергетические ресурсы организма, потраченные нами в течение трудового дня. Нарушение же функций щитовидной железы приводит организм к расстройству, так как щитовидной железе подвластны и центральная нервная система, и процессы кроветворения, и сопротивляемость организма к инфекциям и даже к раковым клеткам.
А нормально щитовидная железа может функционировать только при достаточном количестве йода в организме. Это примерно 300 мг в сутки. Между тем йода не хватает почти всем россиянам. В зону риска по содержанию йода в организме попадают в первую очередь жители Москвы и Московской области. Разумеется, есть и другие способы насыщения организма йодом. Например, восполнению запасов йода в организме способствует употребление морепродуктов (креветок, устриц, крабов, морской рыбы, морской капусты, морских водорослей), а также редьки, спаржи, моркови, помидоров, шпината, картофеля, ревеня, гороха, клубники, капусты, бананов, грибов, яичного желтка, лука. Дневную норму йода можно восстановить еще более простым способом: прожевав и проглотив 5 яблочных зерен. Много йода содержится в черной смородине, оболочке (кожице) черного винограда, черноплодной рябине, семенах свежих томатов.
Из йодированных продуктов, с помощью которых можно насытить организм йодом, в настоящее время в продаже имеется только йодированная соль. Но ее потребление связано с соблюдением ряда условий. Во-первых, она сохраняет свои свойства только в течение 3–4 месяцев. Во-вторых, йод почти полностью улетучивается из нее при кипячении. В-третьих, из соли, слегка подмоченной или хранящейся в открытой таре, йод тоже может улетучиваться. Никогда не используйте йодированную соль при засолке огурцов или квашении капусты. Соленья либо забродят, либо приобретут горький вкус.
Следить за йодосодержанием организма особенно необходимо женщинам и детям. Йододефицит может приводить к бесплодию, невынашиванию беременности, уродству плода, рождению мертвых детей, отставание в росте и развитии, умственная отсталость, риск развития рака щитовидной железы. Тест для определения йода в организме можно использовать следующий. Йод при этом может быть как обычный, так и синий. Ватную палочку окуните в спиртовой раствор йода и перед сном на предплечье нарисуйте три линии: тоненькую, в два раза «жирнее» и самую толстую прорисуйте три раза. Если утром исчезла первая линия – с йодом у вас все в порядке. Если исчезли первые две – обратите внимание на состояние здоровья. А если не осталось ни одной линии – у вас явный недостаток йода.
Первым признаком йодной недостаточности в организме является сильная усталость, быстрая утомляемость, повышенная раздражительность, чувство разбитости по утрам. При появлении этих тревожных сигналов вспомните о синем йоде. С его помощью вам удастся укрепить здоровье и сохранить хорошее настроение. Он даст вашему организму такой заряд бодрости, что вы без труда сможете отказаться от кофе и крепкого чая.
Химический элемент – Йод, открытый в 1811г Бернаром Куртуа, в наше время нашёл широкое применение в промышленности, технике и фотоделе. Но самое главное в медицине и не только как антисептическое средство, а как микроэлемент, который очень важен для поддержания здоровья щитовидной железы. Изучение свойств Йода уже привело к появлению биологически активных добавок, которые содержат микроэлемент Йод. И я надеюсь, что дальнейшее изучение Йода приведёт к открытию новых возможностей применения этого элемента. И я думаю, что весь изложенный мною материал поможет не только мне, но и всем остальным людям, избежать этой болезни и других болезней и узнать, что же в действительности представляет Йод, и для чего он нужен и как его использовать.
1. Популярная библиотека химических элементов. Изд. «Наука» Москва 1973г.
2. Химия. Энциклопедия для детей. Под редакцией Виктора Володина – «Аванта+» Москва 2000г.
3. Человек. Энциклопедия для детей. Под редакцией Виктора Володина – «Аванта+» Москва 2002г.
4. Любознательным о химии. Б.Н.Токарев Москва издательство «Химия», 1978г.
5. Аликберова Л.Ю. Занимательная химия: Книга для учащихся, учителей и родителей. – М.: АСТ-ПРЕСС, 1994.
6. Популярная библиотека химических элементов. Изд. «Наука» Москва 1973г.
7. Степин Б.Д; Аликберова Л.Ю. Книга по химии для домашнего чтения. – 2-е изд. – М.: Химия, 1995.
8. Овощи и плоды в питании. В.А.Доценко. «Лениздат» 1988г.
9. Справочник по диетологии. Под редакцией А.А.Покровского. Изд. «Медицина» Москва 1981г.
10. Витамины и витаминотерапия. В.Е.Романовский. «Феникс» Ростов - на - Дону 2000г.
11. Энциклопедический словарь юного химика. Сост. В.А.Крицман, В.В.Станцо. – М.: Педагогика, 1982г.
12. Справочник по химии для поступающих в ВУЗы. Под редакцией А.Т.Пилипенко. – Киев, «Наукова думка», 1971г.
13. Ермолаев М.В. Биологическая химия. – М.: Медицина, 1983г.
14. Загальна та неорганічна хімія. Під редакцією Є.Я.Лєвітіна. – Вінніця, “Нова книга”, 2003р.
|