| Содержание
Введение
Технологическая часть
1. Физико-химические свойства пластовых жидкостей и газов
2. Состояние борьбы с потерями на объектах нефтяной отрасли
3. Источники потерь углеводородов
4. Оценка величины потерь углеводородов
5. Выводы и предложения по уменьшению потерь углеводородов
6. Эффективность использования систем УЛФ
7. Опыт применения УЛФ
8. Общая характеристика системы УЛФ
9. Технологическая схема система УЛФ
10. Технологическое оборудование системы УЛФ
11. Контроль и автоматизация технологических процессов
12. Нормальная работа системы УЛФ
13. Аварийная остановка системы УЛФ
14. Ремонт УЛФ
15. Расчет потерь при «малых» и «больших» дыханиях для резервуаров УКПН
16 Расчет количества выбросов вредных веществ в атмосферный воздух с РВС УКПН-4 за 2006 г.
Мероприятия по охране окружающей среды и труда
Заключение
Список литературы
Введение
Вопросам потерь нефти непосредственно на объектах ее добычи, сбора и подготовки нефти не придавалось достаточного значения. Однако, от этого острота и необходимость его решения никогда не уменьшалась. Значительны эти потери на нефтепромыслах. Развитие техники и технологии сбора и подготовки нефти на помыслах, большие объемы добычи нефти на вновь открытых месторождениях, реконструкция системы внутрипромыслового транспорта нефти и газа вызывают необходимость и изучения природы и причин из возникновения и разработки мероприятий по их сокращению.
Основными источниками загрязнения атмосферы в нефтепромысловом хозяйстве являются испарения, обусловленные негерметичностью оборудования и сооружений.
В последнее время установки комплексной подготовки нефти оснащаются системой улавливания легких фракций, которая основана на сборе продуктов испарения.
Система улавливания легких фракций обеспечивает сохранность углеводородов, устраняет потери нефти и выбросы вредных веществ в атмосферу, повышает надежность резервуарного хозяйства за счет снижения коррозионной активности газовой среды в результате предотвращения попадания воздуха в резервуары. Повсеместная герметизация с помощью систем УЛФ промысловых резервуаров позволило сократить потери углеводородов из них и внести существенные изменения в технологию ступенчатой сепарации продукции скважин.
Забиваем Сайты В ТОП КУВАЛДОЙ - Уникальные возможности от SeoHammer
Каждая ссылка анализируется по трем пакетам оценки: SEO, Трафик и SMM.
SeoHammer делает продвижение сайта прозрачным и простым занятием.
Ссылки, вечные ссылки, статьи, упоминания, пресс-релизы - используйте по максимуму потенциал SeoHammer для продвижения вашего сайта.
Что умеет делать SeoHammer
— Продвижение в один клик, интеллектуальный подбор запросов, покупка самых лучших ссылок с высокой степенью качества у лучших бирж ссылок.
— Регулярная проверка качества ссылок по более чем 100 показателям и ежедневный пересчет показателей качества проекта.
— Все известные форматы ссылок: арендные ссылки, вечные ссылки, публикации (упоминания, мнения, отзывы, статьи, пресс-релизы).
— SeoHammer покажет, где рост или падение, а также запросы, на которые нужно обратить внимание.
SeoHammer еще предоставляет технологию Буст, она ускоряет продвижение в десятки раз,
а первые результаты появляются уже в течение первых 7 дней.
Зарегистрироваться и Начать продвижение
Технологическая часть
1.1 Физико-химические свойства пластовых жидкостей и газов.
Свойства и состав нефти изучены по глубинным и поверхностным пробам. Свойства пластовой нефти пласта DIII оценивались по результатам исследования поверхностных проб. Оцененное значение вязкости составило 3,4 мПа∙с, плотности – 0,806 т/м3
, давление насыщения – 7,5 МПа..
Исследования девонских нефтей показали, что нефти пласта DII несколько тяжелее, более газонасыщенны и имеют повышенное давление насыщения. Распределение давления насыщения нефти газом по данным Желонкина А.И. показало, что давление насыщения пласта DI на Туймазинской площади уменьшается от центра залежи к периферии (от 9,4 до 8,2 МПа), за счёт чего и отмечается некоторое увеличение плотности и вязкости нефти. На Александровской площади нефть в пластовых условиях имеет меньшую плотность и вязкость.
Плотность разгазированной нефти пласта DII по новым данным составила 851 кг/м3
, вязкость при 20 о
С - 9,8 мПа∙с, содержание серы - 1,6 %. Пластовые воды терригенного девона относятся к хлоркальциевому типу. Общая их минерализация составляет 266 г/л, а плотность достигает 1190 кг/м3
. Соли, находящиеся в растворе, представлены практически только хлоридами, среди которых преобладает хлорид натрия. В растворе находится около 200 мг/л закисного железа, бария до 100 мг/л и стронция от 100 до 500 мг/л. Химическая характеристика вод приведена в таблице 1.2. Воды пластов DI и DII имеют близкий солевой состав и по отдельным анализам различить их затруднительно.
Средняя плотность разгазированной нефти пласта DI по двум определениям составила 863 кг/м3
, вязкость при 20о
С - 20,0 мПа∙с при диапазоне изменения 7,0 - 33,0 мПа∙с; содержание серы - 1,5 %, смол силикагелевых - 12,7 %, асфальтенов и парафинов по одной пробе соответственно 2,97 и 3,12 %.
Характеристика поверхностных нефтей девонских пластов показывает, что нефти пластов DI, DII, DIII, DIV лёгкие (847 – 856 кг/м3
), маловязкие (8,7 - 10,9 мПа∙с), сернистые (1,1 - 1,5 %), смолистые (8,95 - 14,1 %), парафинистые (4,8 - 5,5 %).
Данные исследований показывают, что нефти девонских пластов DI, DII и DIV схожи между собой и характеризуются следующими свойствами: плотность - 847 - 856 кг/м3
, вязкость при начальном пластовом давлении в пласте DI - 1,95 - 3,22 мПа·с, в пласте DII - 2,46 - 3,18 мПа·с, в пласте DIV - 2,9 - 3,22 мПа·с. Средние значения давления насыщения составляют: в пласте DI - 9,12 МПа, в DII - 9,57 МПа и в DIV - 8,62 МПа. Средние значения газосодержания нефтей равны: для пласта DI - 62 м3
/т, DII - 64 м3
/т, DIV - 55 м3
/т.
Сервис онлайн-записи на собственном Telegram-боте
Попробуйте сервис онлайн-записи VisitTime на основе вашего собственного Telegram-бота:
— Разгрузит мастера, специалиста или компанию;
— Позволит гибко управлять расписанием и загрузкой;
— Разошлет оповещения о новых услугах или акциях;
— Позволит принять оплату на карту/кошелек/счет;
— Позволит записываться на групповые и персональные посещения;
— Поможет получить от клиента отзывы о визите к вам;
— Включает в себя сервис чаевых.
Для новых пользователей первый месяц бесплатно.
Зарегистрироваться в сервисе
Свойства нефтей фаменского яруса определялись по поверхностным пробам, отобранным из трёх скважин. Нефть тяжёлая - 910 кг/м3
, высоковязкая - 89,8 мПа∙с, высокосернистая - 4,45 %. По своим параметрам она близка к нефтям терригенной толщи нижнего карбона и турнейского яруса. Параметры пластовой нефти оценивались по результатам исследования поверхностных проб. Вязкость пластовой нефти составила 37,8 мПа∙с, плотность – 0,899 т/м3
, давление насыщения – 4,3 МПа.
Свойства пластовой нефти турнейского яруса (C1
t) изучены по двум пробам, отобранным из скважины 1382. В пластовых условиях плотность равна 868 кг/м3
, вязкость - 17,4 мПа∙с, газосодержание - 10,4 м3
/т.
В компонентном составе нефтяного газа преобладает метан, присутствует сероводород. В поверхностных условиях нефти турнейского яруса тяжёлые - 893 кг/м3
, вязкие - 32,3 мПа∙с, смолистые - 13 %, сернистые - 2,8 %, парафинистые - 3,7 %. Пластовая нефть терригенной толщи нижнего карбона характеризуется следующими свойствами: плотность - 864 кг/м3
, вязкость - 12,4 мПа∙с, давление насыщения - 6,3 МПа, газосодержание - 22,0 м3
/т. В газах преобладают метан, этан, пропан. Сероводород присутствует в количестве 0,8 - 1,4 %, в пластовой нефти- 0,15 %.
Газ пласта DIV отличается меньшим содержанием азота и пропана и большим содержанием метана и этана. Состав газа пластов DI и DII практически одинаков. Характерным для девонских попутных газов является: отсутствие сероводорода, относительная плотность выше 1, наличие азота, гелий и аргон. Газы Туймазинского месторождения относятся к жирным.
Пластовые воды девонских пластов представляют собой хлоркальцевые рассолы. Общая минерализация их составляет 275 г/л, а плотность достигает 1190 кг/м3
. Газосодержание в водах составляет 2,73 м3
/т. Характерной особенностью девонских вод является значительное содержание в них закисного железа и повышенное содержание бром. Среди анионов преобладает содержание ионов хлора 4,49 млн. молей/м3
, из катионов значительно содержание натрия - 3,3 млн. молей/м3
. Воды горизонтов карбона характеризуются хлоркальциевым, хлорнатриевым типами. Встречается сероводород. Воды пермских отложений сульфатнонатриевого типа.
Компонентный состав газа приведен в таблице 1.
Таблица 1–Компонентный состав газа
| Наименование компонентов
и показателей
|
Значение (% от объема)
|
| N2
|
15,41
|
| CH4
|
19,25
|
| C2
H6
|
15,65
|
| C3
H8
|
17,96
|
| iС4
Н10
iC4
H10
|
3,02
|
| NC4
H10
|
4,26
|
| iC5
H12
|
1,51
|
| C6+высш.
|
1,46
|
| СО2
|
0,66
|
На месторождениях республики Башкортостан добываются девонские и высокосернистые нефти. До недавнего времени сбор, транспорт и подготовка девонских нефтей осуществлялись с использованием негерметичных резервуаров большого объема, работающих при атмосферных давлениях.
Технологические схемы сбора, транспорта и подготовки продукции скважин были разработаны с учетом объемов добычи нефти и газа, их физико-химических и реологических свойств в соответствии с этими характеристиками определялось число ступеней сепарации газа, отделения и утилизации основного объема пластовой воды, выбиралось количество и конструкция технологического оборудования в системе сбора, транспорта и подготовки нефти. Однако, если сепараторы изначально были герметичными, то резервуары на товарных парках долгие годы оставались негерметичными, являясь основным источником потерь легких фракций нефти за счет испарения через неплотности, имеющиеся по проектным рещениям.
1.2 Состояние борьбы с потерями на объектах нефтяной отрасли
Около 90 % всех видов загрязнения атмосферы приходится на деятельность человека в сфере разработки и утилизации энергоресурсов. Для нефтяной промышленности в негативном воздействии на воздушный бассейн среди добывающих и перерабатывающих отраслей составляет 5,1 %. Но не только атмосфера, а и другие компоненты окружающей среды подвержены техногенному воздействию. По ориентировочным оценкам 75% углеводородных загрязнений приходится на атмосферу, 20% на поверхностные и подземные воды и 5% накапливается в почвах. В свою очередь выбросы и сбросы углеводородных загрязнителей являются следствием незавершенности производственных циклов, неотлаженности технологий и негерметичности используемых оборудования и сооружений[1].
До конца восьмидесятых годов природоохранная деятельность в нефтяной промышленности не носила целевой направленности в части изучения влияния и оценки воздействия нефтяных загрязнений на состояние биосферы, а имела ресурсосберегающий характер. Выполнение плановых нефтегазосберегающих технико-технологических и организационных мероприятий отражалось в снижении действующих нормативов технологических потерь нефти и нефтяного газа. Характеризуя в целом технический уровень нефтепромысловых процессов, нормативы потерь не могут быть использованы для установления величины выбросов в атмосферу, т.к. не дифференцированы по газовой и жидкой составляющим потерь и, устанавливались как средневзвешенные по нефтепромысловым процессам без градации по источникам выделения. Поэтому они методически не вписываются в унифицированную систему работ по нормированию выбросов загрязняющих веществ, являющаяся обязательной для действующих, проектируемых и реконструируемых предприятий независимо от ведомственной принадлежности. В то же время нормативы потерь являются важными показателями производственной деятельности предприятий нефтяной промышленности и используются при учете выработки запасов углеводородных ресурсов и количества добытой нефти.
Гарантией эффективной реализации природоохранных мер в настоящее время следует считать не только повсеместное создание территориальных структур управления природопользованием, но и системно разработанные правовые основы стандарты, правила и нормативные акты, которыми необходимо руководствоваться при установлении ПДВ.
Обязательный характер установления указанных нормативных показателей диктует необходимость проведения работ по систематизации нефтепромысловых источников выделения загрязняющих веществ по специфическим признакам подобия, свойствам и фазовому составу пребывающих в них рабочих сред, технологическим параметрам и режимам их эксплуатации, позволяющим формировать и обосновать требования к нормативам потерь и предельно допустимых выбросов, выбор и разработку эффективных мероприятий по их снижению[1].
1.3 Источники потерь углеводородов
На процесс испарения нефти и нефтепродуктов из резервуаров в статических условиях существенно влияют температура окружающей среды, активность солнечной радиации, давление и объем газового пространства, площадь контакта нефтепродукта с газовым пространством, атмосферное давление и др.
Известно, что при изменении уровня жидкости, температуры или дегазации в транзитных процессах подготовки нефти, выделяющиеся газы и пары выходят из резервуаров через специальные дыхательные устройства в атмосферу. Дыхание резервуаров является причиной потерь от испарения нефти и загрязнения окружающей среды.
Объем потерь нефти и нефтепродуктов при их хранении также зависит от условий работы резервуарных парков. Так, потери от испарения в резервуарных парках нефтеперерабатывающих предприятий разделяются на следующие составляющие:
- потери от вентиляции газового пространства 60-65 %;
- от "больших дыханий" 32-34%;
- от "малых дыханий" 3-6%;
Высокий процент потерь при вентиляции газового пространства объясняется нарушением требований герметизации резервуаров (особенно крыш), потери от "больших дыханий" обусловлены высокой оборачиваемостью резервуаров. В условиях длительного хранения нефтепродуктов потери происходят в основном при "малых дыханиях".
На начальной стадии разработки месторождения, вплоть до 1972 г., определяющим фактором негерметичности была индивидуальная технологическая схема внутрипромыслового сбора нефти и газа.
На месторождении горели сотни факелов, находились в работе насосы откачки, трапы, открытые мерники, функционировали промежуточные и центральные нефтепарки. С переходом на герметизированную систему сбора центр тяжести потерь углеводородов переместился в резервуарные нефтепарки.
1.4 Оценка величины потерь углеводородов
Большинство исследовательских работ, проведенных в различные годы по определению величины потерь из промысловых резервуаров к настоящему времени устарели. Изменения в системе сбора и подготовки нефти наряду с изменением режимов разработки месторождений приводят к изменениям не только величины, но и качества потерь продуктов. Поэтому исследования потерь на месторождениях должны проводиться периодически и регулярно. Правильный и своевременный учет потерь позволит более точно определить количество извлеченного из недр продукта. Необходимо знать величины и качество потерь на всем пути движения нефти от скважин до НПЗ.
Таблица 2 - Величины потерь с распределением их по промысловым объектам[7].
| Характер
потерь
|
Объекты
потерь
|
Количество, %
|
| газопаро
образные
|
жидкие
|
Всего
|
| Потери легких
фракций нефти и газа
|
Мерники на скв.
открытые групповые
установки
|
0,34
|
|
0,34
|
| Газ, сжигаемый на факелах на скв.
|
Скв, не подкл-
юченные к газосбор.сетям
|
0,122
|
|
0,122
|
| Газ, сжигаемый на факелах на КС
|
КС
|
0,566
|
|
0,566
|
| Газ и конденсат при транспортировке от скв до газобензинового завода
|
Дрипы на газопроводах
|
0,023
|
0,05
|
0,073
|
| Нефть в сальниковых уплотнениях
|
Устьевые сальники штанг, насосы
|
-
|
0,004
|
0,004
|
| Нефть при авариях
|
Порывы
|
-
|
0,074
|
0,074
|
| Нефть в процессе подземных ремонтов
|
Устья эксплуатационных скв.
|
|
0,013
|
0,013
|
| Мягкие фракции при больших и малых дыханиях
|
Сырьевые резервуары
|
0,207
|
|
0,207
|
| Итого до установок по подготовке
|
|
1,258
|
0,141
|
1,399
|
| Легкие фракции обессоленной и стабилизиров. нефти прии больших и малых дыханиях
|
Товарные резервуары
|
0,34
|
|
0,34
|
| Нефть при очистке резервуаров
|
Резервуары, отстойники
|
|
0,14
|
0,14
|
| Нефть с пластовой водой
|
Резервуары, отстойники
|
|
0,03
|
0,03
|
| Итого на установках по подготовке и товарному парку
|
|
0,634
|
0,17
|
0,51
|
| Всего потерь
|
|
1,598
|
0,311
|
1,909
|
Из таблицы 2 видно, что наибольшие потери нефти и газа имеют место на участке от скважин до установок по подготовке нефти , где сумма потерь составляет 1,399% .
Наибольшие потери наблюдаются из мерников групповых установок, сырьевых резервуаров в процессе их больших и малых дыханий.
На этих объектах суммарная величина потерь составляет 1,235% или 86,64% от общей величины потерь на пути от скважины до установок по подготовке (система безнапорная открытая).
Непосредственно на установках по подготовке потери составляют 0,51% или 26,7% от общей величины промысловых потерь нефти.
Наибольшие потери на этом участке технологической схемы сохраняются также, как и в предыдущем случае, в резервуарах в процессе малых и больших дыханий.
Из табл.2 видно, что наибольшую часть потерь составляют газообразные и парообразные компоненты, тогда как величина потерь жидких продуктов составляет лишь 16,3 % от общей величины потерь.
1.5 Выводы и предложения по уменьшению потерь углеводородов
Расчеты и измерения, выполненные различными исследователями, показали, что выбросы паров нефти из резервуаров весьма значительны.
В настоящее время для утилизации (снижения потерь) легких фракций углеводородов при хранении нефти и нефтепродуктов применяются газоуравнительные системы, факельное сжигание, мембранное разделение смеси ЛФУ, азотное охлаждение, адсорбция (активированный уголь), абсорбция (нефтяные масла), плавающие крыши, понтоны и др.
Все эти разнообразные организационно-технические меры по сокращению потерь можно разбить на три группы:
- предупреждающие испарение нефти;
- уменьшающее испарения;
- меры по сбору продуктов испарения.
К первой группе относится обеспечение герметичности резервуаров. Ее отсутствие часто объясняется неисправностью кровли, что приводит к постоянному испарению и выветриванию выделяющихся из нефти газа и паров. Для поддержания резервуаров в технически исправном состоянии требовались значительные средства и сложная работа.
Вторым мероприятием первой группы является совершенствование технологии подготовки нефти с целью максимального отделения легких фракций до поступления ее в резервуары. Начиная с 1963 г., обезвоженная и обессоленная нефть стала подвергаться стабилизации в ректификационной колоне под давлением. По технологической схеме нефть из буферной емкости насосом подавалась через теплообменник и печь, в которых нагревалась до 200ºС, в стабилизационную колонну. Широкая фракция легких углеводородов из верхней части колонны поступала в кондесатор - холодильник и затем в газосепаратор. Газ из газосепаратора использовался в печах для нагрева нефти, а нестабильный бензин насосом подавался в емкости высокого давления и из них откачивался на газобензиновый завод. Часть бензина подавалась на верх колонны для орошения с целью поддержания заданной температуры. Товарная нефть, из которой были отобраны легкие фракции, с нижней части колонны насосом через теплообменники откачивалась в товарный парк.
Стабилизация нефти позволила значительно сократить потери легких фракций из товарных резервуаров. Если потери обессоленной нестабильной нефти составляли 0,52%, то у стабильной нефти они снизились до 0,16%. Отбор легких фракций составлял 3% от обессоленной нефти, что равно 70-75% потенциально возможного извлечения компонентов.
В 1982 г. появилась необходимость замены стабилизационных колонн и коренной реконструкции блоков стабилизации. В связи с повышенной опасностью дальнейшей эксплуатации оборудования и сооружения и неспецифичностью этой технологии для нефтедобывающих предприятий стабилизация нефти была прекращена[2].
Параллельно с внедрением блоков стабилизации на УКПН-1 проводили испытания плавающей крыши в резервуаре. Плавающая на поверхности нефти крыша почти полностью устраняла газовое пространство резервуара и таким образом предотвращала потери легких фракции от малых и больших дыханий. Однако это мероприятие после испытания развития не получило из-за несовершенства уплотнения со стенками резервуара.
"Принципами технической эксплуатации нефтебаз" для снижения потерь нефтепродуктов рекомендуется применять понтоны и диски отражатели, которые сокращают выбросы соответственно на 80 и 20 %. Однако, как показывают исследования, выполненные специалистами УГНТУ, рекомендуемые средства эффективны лишь в ограниченных областях: для понтонов при емкости резервуаров 5 тыс. м3
и более для дисков отражателей при коэффициенте более 60%.
Длительное время, до 1994 г., нефтяники "Туймазанефть" ограничились мероприятиями, уменьшающими испарения. Среди них - применение красок с высоким коэффициентом отражения. Наиболее распространенными из них были белые и алюминиевые, но причем белые краски в 1,48-1,8 раза эффективнее алюминиевых, но последние более практичны из-за долговечности и простоты процесса нанесения.
Все эти технологии имеют один главный недостаток – не могут гарантировано обеспечить решения задачи улавливания легких фракций углеводородов.
В 1994 г. началось внедрение мероприятий третьей группы, предусматривающих сбор продуктов испарения нефти из резервуаров. Сущность этого метода заключается в оснащении резервуарных нефтепарков специальной системой улавливания легких фракций. В настоящее время существует большое число данных установок, имеющих различные конструктивные исполнения и принцип работы.
Применение системы УЛФ на объектах ОАО "Башнефть" позволило:
1. Улучшить экологическую обстановку и условия труда обслуживающего персонала не только непосредственно на самих объектах сбора хранения и подготовки нефти, но и в населенных пунктах районов добычи нефти.
2. Уменьшить пожароопасность объектов.
3. Повысить срок службы технологического оборудования на объектах за счет снижения интенсивности процессов внутренней коррозии и снятия напряжения в сварных стыках и швах кровли и верх поясов резервуаров.
4. Сохранить кондиционные свойства нефти.
5. Получить дополнительную прибыль от реализации уловленной продукции.
1.6 Эффективность использования систем УЛФ
В институте проблем нефтехимпереработки АН РБ была проведена сравнительная оценка загрязнения атмосферы в результате внедрения описанных методов в товарно-сырьевых парках НПЗ. Оценка выполнена по принципу нормирования приведения массы выброса к эквивалентной массе диоксида серы, который используется в расчетах индекса загрязнения атмосферы (ИЗА). Установлено, что ИЗА при использовании стального резервуара с дыхательной арматурой составляет 220, стального резервуара с понтоном – 88, группы стальных резервуаров с газоуравнительной линией – 66, резервуара с конденсаторной системой – 35, технологии УЛФ – 2.
Из приведенных данных видно, что наиболее эффективным с точки зрения снижения выбросов в атмосферу паров нефтепродуктов являются установки УЛФ.
1.7 Опыт применения УЛФ
Начиная с 1990 г. накоплен большой опыт эксплуатации установок для УЛФ нефти испаряющихся в резервуарах на многих нефтепромысловых объектах республики Башкортостан, а также на промыслах Татарстана, Оренбургской области, Сибири.
Областью применения систем УЛФ являются объекты добычи нефти, установки подготовки продукции скважин, НПЗ, нефтебазы, объекты хранения нефти и нефтепродуктов.
Система УЛФ предназначена для предотвращения потерь нефти и нефтепродуктов за счет улавливания и утилизации, испаряющихся легких фракций, улучшения условий охраны окружающей среды, решения проблемы больших и малых дыханий резервуаров.
Оборудование установок УЛФ расположено в обогреваемом блок - боксе, в котором автоматически поддерживается заданный температурный режим . Режим работы циклический.
Вся система УЛФ сконструирована для непрерывной работы в автоматическом режиме без присутствия обслуживающего персонала в режиме частых включений и выключений в условиях агрессивных и высокоагрессивных сред. Резервуары для нефти и нефтепродуктов соединяются единой газоуравнительной трубопроводной системой, по которой легкие фракции поступают на прием блочной компрессорной установки БКУ.
При достижении заданных допустимых давлений компрессор включается и через конденсатосборник откачивает газ из резервуаров в газопровод. Выделившийся из конденсатосборника конденсат насосами снова попадает в резервуары.
Для поддержания в паровой фазе резервуаров постоянного заданного давления предусмотрены электронные датчики давлений и микропроцессорный контроллер.
Безопасность и надежность работы системы УЛФ гарантируется применением новейшей технологии и современного оборудования во взрывобезопасном исполнении.
Все резервуарные парки ОАО "Башнефть" оснащены системой УЛФ. Кроме того в настоящее время немало объектов подготовки высокосернистых нефтей и ДНС также оснащены этими системами.
Однако эти установки обладают следующими недостатками:
1. Имеют высокую стоимость.
2. Сложное оборудование и систему управления.
3. Требуют наличия потребителей сухого газа.
В связи с отмеченным, решение проблемы защиты окружающей среды возможно только при широком внедрении современных методов снижения испарения нефтепродуктов при хранении, а также хранение нефтепродуктов в герметичных резервуарах, исключающих выделение загрязняющих веществ в атмосферу.
1.8 Общая характеристика системы УЛФ
Система улавливания легких фракций углеводородов предусматривает:
отбор, отделение от конденсата, компримирование газов и паров легких фракций углеводородов, выделяющихся в товарных резервуарах Р1.1, Р1.2, Р1.3, объемом 5000 м3, в резервуарах сырой нефти Р2.1, 2.2, Р2.3, объемом 5000 м3, в резервуарах отстойниках пластовой воды;
подачу скомпримированного газа в газасепаратор первой ступени сепарации ГС1;
возврат конденсата, выделившегося из газа в системе УЛФ, в трубопровод нефти перед резервуарами товарной нефти.
Система УЛФ обеспечивает (за счет герметизации резервуаров) поддержание в резервуарах и аппаратах оптимального рабочего избыточного давления, исключая выбросы вредных веществ в атмосферу, повышает надежность резервуарного хозяйства за счет снижения коррозионной активности газовоздушной среды в результате предотвращения попадания воздуха (кислорода) в резервуары.
В систему УЛФ углеводородов входят:
- газоуравнительная линия резервуаров;
- блочно-комплектная автоматизированная установка по улавливанию легких фракций углеводородов производительностью 2393 м3\сут, давлением на выходе компрессора 2 атм фирмы ЮМС "Аутоматион";
- буферная емкость БЕ1 для приема легких фракций углеводородов из резервуаров и сбора конденсата, выделившегося из этого газа;
- подъемная емкость ДЕ для приема конденсата, выделившегося в емкости БЕ1, конденсатосборнике К, с насосом откачки конденсата в трубопровод нефти перед товарными резервуарами;
- конденсатосборник К для улавливания конденсата, выпадающего при охлаждении компримированного газа, преимущественно при остановках блока БКУ1;
- трубопроводы для транспорта уловленного газа и конденсата;
- трубопровод сброса газа из дренажной емкости в существующий газопровод на факел.
1.9 Технологическая схема системы УЛФ
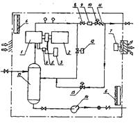
Технологическая схема системы улавливания легких фракций углеводородов предусматривает сбор и компримирование газа, поступающего из резервуаров (рис.2)

Рисунок 2–Система УЛФ: 1-газоуравнительная система; 2-емкость буферная; 3-емкость подземная; 4-трубопровод выкидной; 5-блок компрессорный; 6-резервуар; 7-отстойник КССУ.
Резервуары оборудуются газоуравнительными трубопроводами 1
, с помощью которой легкие фракции перераспределяются между газовыми пространствами резервуаров. Излишки газа по газоуравнительным трубопроводам поступает в буферную емкость 2
, в которой происходит выпадение и накопление конденсата, унесенного газом из резервуаров.
Резервуары должны быть оборудованы огнепреградителями, дыхательными гидравлическими предохранительными клапанами, необходима полная герметизация резервуаров.
В резервуарах поддерживается избыточное давление (в пределах от 20 до 50 мм водяного столба) с помощью компрессора, установленного в блоке БКУ1.
Буферная емкость оснащена подогревателями, контрольно-измерительными приборами, запорно-регулирующей арматурой. Предусмотрен автоматический сброс конденсата при достижении предельного уровня в подземную емкость 3
, сигнализация верхнего аварийного уровня, контроль давления, сигнализация при отклонениях давления. Подземная конденсатная емкость оборудована электропогружным насосом, включение и отключение которого происходит автоматически по достижении верхнего и нижнего предельных уровней. Освобожденный от конденсата и капельной влаги газ поступает из буферной емкости в технологический блок установки улавливания легких фракций (УЛФ). Автоматизированная установка улавливания легких фракций БКУ1 состоит из двух блоков: технологического и блока управления (контрольной панели). Технологический блок представляет собой компактное помещение (рис.3), в котором размещены компрессор 1
с электроприводом 2
, емкость для масла 3
, соединенную с лубрикатором 4
для смазки узлов компрессора. Привод нагнетания масла осуществляется через ременную передачу 5
от вала компрессора. Кроме того, в блоке смонтированы отопительная 6
и вентиляционная 7
системы, датчики управления технологическим процессом, запорно-регулирующие клапаны, счетчики газа, трубные и энергообеспечивающие коммуникации.

Рисунок 3-Принципиальная схема установки улавливания легких фракций.
1-компрессор, 2- электропривод, 3- емкость для масла, 4-лубрикатор, 5-передача клиноременная, 6- электропечь, 7-вентилятор, 8- клапан, 9-расходомер, 10-клапан обратного действия, 11- обратный выходной клапан, 12- клапан байпасный, 13 – клапан подпитки, 14 – насос конденсатный,15- скруббер.
Поступивший из буферной емкости газ компрессором направляется в выкидной трубопровод, по которому через клапан 8
с ручным управлением, расходомер 9
, клапан обратного давления 10
и выкидной обратный клапан 11
, выходит из блока БКУ1, и по напорному газопроводу 4
поступает в конденсатосборник К 8, далее по трубопроводу в газосепаратор 7
первой ступени ГС1. Конденсатосборник К необходим для улавливания конденсата, выпадающего из-за охлаждения газа в газопроводе, преимущественно при остановках блока УЛФ (БКУ1).
В конденсатосборнике К предусмотрен контроль давления , сигнализация верхнего и нижнего уровней конденсата. Опорожнение производится в дренажную емкость 3 ДЕ при достижении верхнего уровня конденсата по сигналу на щите операторной.
Стабильная работа системы УЛФ (БКУ1) определяется, прежде всего, режимами своевременных включений и отключений системы подпитки товарных резервуаров при откачке нефти из любого резервуара.
Подпитка должна включаться в работу при падении давления в резервуаре до 20 мм вод. ст. и не должна прерываться до момента, пока давление в резервуаре не достигнет максимально допустимой величины.
Исходя из этого, обвязка резервуаров и БКУ1 должна обеспечить выравнивание давлений в газоуравнительной линии резервуаров с момента откачки нефти из любого товарного резервуара и, происходящие при этом процессе, перетока газа между резервуарами (сырьевые-товарные, товарные-товарные) до момента включения, отключения и работы системы подпитки. Это условие достигается схемой обвязки, которая включает центральную точку на газоуравнительной линии резервуаров, равностоящую от каждого резервуара и, обеспечивающую равные потери давлений на участках труб от БКУ до каждого резервуара в процессе работы системы подпитки.
Компрессор блока БКУ1 включается автоматически при достижении давления в газоуравнительной линии 50 мм вод. ст. При понижении давления в системе ниже 30 мм вод. ст. автоматически открывается байпасный клапан 12
, соединяющий приемную и выкидную линии компрессора до счетчика 9
.
При дальнейшем снижении давления в системе (ниже 20 мм вод. ст.) компрессор останавливается, открывается подпиточный клапан 13
, соединяющий выкидную линию компрессора с приемной после обратного клапана 11
. Газ поступает обратным ходом из газосепаратора первой ступени по газопроводу в газоуравнительную систему и далее, в газовое пространство резервуаров, предотвращая образование вакуума в них.
При повышении давления на входе в компрессор до 30 мм вод. ст. клапан 13
закрывается.
Таким образом, клапан 13
находится в открытом положении при давлении 20 мм вод. ст. и в закрытом положении при давлении в системе 30 мм вод. ст. Параметры работы клапанов могут быть уточнены после пуска установки УЛФ.
Включение – отключение компрессора, изменение оборотов двигателя компрессора и, соответственно, его производительности, открытие – закрытие клапанов осуществляется автоматически в зависимости от изменения давления на приеме компрессора. Давление на входе в компрессор изменяется с изменением давления в резервуарах.
Блок БКУ1 теплоизолирован и имеет систему обогрева, контролируемую датчиками температуры. Работа системы обогрева осуществляется в автоматическом режиме , включаясь при температуре +2ºС и отключаясь при температуре +15ºС.
Помещение блока снабжено системой контроля за содержанием углеводородного газа , если в помещении блока УЛФ появится газ выше допустимого предела компрессор автоматически останавливается.
Система вентиляции блока сблокирована с системой контроля за содержанием углеводородного газа и сероводорода. В связи с этим, если в помещении появляется один или оба из указанных газов, включается вентилятор, который останавливается через 5 минут после снижения концентрации газов до допустимого предела.
Следует отметить , что режим работы установки УЛФ осуществляется по программе, которую специалисты корректируют в соответствии с конкретными условиями и режимами, присущими каждой ид установок подготовки нефти.
Система улавливания легких фракций обеспечивает сохранность углеводородов за счет герметизации резервуаров, поддержания в них оптимального рабочего избыточного давления, устраняет потери нефти и выбросы вредных веществ в атмосферу, повышает надежность резервуарного хозяйства за счет снижения коррозионной активности газовой среды в результате предотвращения попадания воздуха в резервуары.
1.10 Технологическое оборудование системы УЛФ
Установка УЛФ (БКУ 1)
Назначение - отбор, отделение от конденсата, компримирование газов и паров легких фракций углеводородов из резервуаров.
Принята блочно-комплектная установка по улавливанию легких фракций, состоящая из технологического блока и контрольной панели (блока управления).
Технологическая характеристика БКУ1
Объем газа, поступающего на прием компрессора - 2393 м3\сут;
Давление на выкиде - 2 атм.
Давление на приеме - 0,005 атм.
Температура газовой смеси на входе в компрессор – 16,6-17,8 ºС.
Температура газовой смеси на выходе из блока – 73,5 ºС.
Мощность установки – 15 л.с.
Буферная емкость БЕ1
Назначение БЕ1 прием паров легких фракций углеводородов из сырьевых, товарных резервуаров и резервуаров-отстойников пластовой воды, отделение конденсата перед подачей газа в блок БКУ1.
Техническая характеристика
Объем – 16 м3.
Диаметр – 2000 мм.
Давление рабочее – 1 МПа.
Масса – 3420 кг.
Количество аппаратов БЕ1 – 1 шт.
Количество теплообменных устройств – 1 шт.
Дренажная емкость ДЕ
Назначение- прием конденсата, выделившегося в БЕ1 и конденсатосборнике К. Накопление и откачка его в нефтепровод перед товарными резервуарами.
Технологическая характеристика
Объем емкости – 40 м3.
Диаметр – 2400 мм.
Производительность насоса – 80 м3\час.
Напор – 43 м вод. ст.
Мощность электродвигателя – 15 кВт.
Конденсатосборник К.
Назначение сбор и накопление конденсата, унесенного газом.
Техническая характеристика
Диаметр – 250 мм.
Давление рабочее – 1,6 МПа.
Масса - 537 кг.
Количество – 1 шт.
1.11 Контроль и автоматизация технологических процессов
Технологической схемой системы улавливания легких фракций определен следующий объем автоматизации:
- контроль, регистрация и сигнализация отклонения от заданных значений температуры конденсата в буферной емкости БЕ1;
- местный контроль температуры и давления газа в трубопроводе от БКУ1 в конденсатосборнике К;
- контроль, регистрация и сигнализация отклонения от заданных значений давления газа в буферной емкости БЕ1 и в трубопроводе после конденсатосборника К;
- контроль, регистрация и сигнализация отклонений уровня конденсата в дренажной емкости ДЕ;
-контроль предельных значений уровня конденсата в буферной емкости БЕ1;
- управление насосом откачки конденсата из ДЕ;
- контроль и автоматизация загазованности на площадке буферных емкостей , БКУ и дренажной емкости.
1.12 Нормальная работа системы УЛФ
Нормальная работа системы УЛФ заключается в поддержании всех параметров процесса в пределах норм технологического режима при исправном состоянии резервуаров, емкостей, запорной и регулирующей арматуры, компрессорной установки, приборов КИП и А.
Обслуживающему персоналу резервуарного парка необходимо контролировать:
- герметичность кровли и поясов стенки резервуаров, исправность дыхательных и предохранительных клапанов;
-герметичность фланцевых соединений дыхательных и предохранительных клапанов;
При проведении замеров уровня и отборе проб нефти из резервуара последний отключается от системы УЛФ закрытием соответствующей задвижки.
При работе компрессора загорается лампа зеленого цвета Работа компрессора. При отклонениях от нормального режима работы и неисправностях УУЛФ останавливается и загорается лампа красного цвета «Отключение оборудования».
Дальнейшая нормальная работа невозможна без устранения причин остановки УЛФ. Причина неисправности высвечивается на передней панели блока управления: потеря фазы, неисправность привода, высокое давление на выходе, недостающая смазка, высокая температура на выкиде УУЛФ, высокая температура в помещении, сероводород, взрывоопасный газ.
Нормальная работа компрессора (пуск, изменение числа оборотов, остановка) осуществляется автоматически по заданной программе в зависимости от величины давления на входе в блок УЛФ и от положения клапанов.
Работа системы обогрева осуществляется в автоматическом режиме, включаясь при температуре +2ºС и отключаясь при температуре +15ºС.
Остановка системы УЛФ производится по письменному распоряжению начальника УКПН обслуживающим ее техническим персоналом.
1.13 Аварийная остановка системы УЛФ
Аварийная остановка системы УЛФ производится в случае возникновения отклонений от нормальной работы, которые могут привести к загораниям, взрывам, несчастным случаям и выходу из строя оборудования. К ним относятся: нарушение герметичности ( резервуаров, газоуравнительной системы, газопроводов, конденсатосборников, буферной емкости, емкости дренажной, запорно-регулирующей арматуры).
При нарушении герметичности отдельных резервуаров они отключаются от системы УЛФ путем закрытия соответствующей задвижки и установки заглушки на ответвлении разгерметизированного резервуара. В таком состоянии резервуар остается до выявления и устранения причин разгерметизации. В случае вывода резервуара из технологии на длительный срок должен быть обеспечен видимый разрыв между ним и отключающей задвижкой на ответвлении газоуравнительной системы.
Аварийную ситуацию создают также такие факторы, как:
- уменьшение живого сечения газопроводов за счет выпадения углеводородного и водного конденсата, образования ледяной корки и гидратообразования;
- неисправность оборудования;
- загазованность или отклонение от нормальной температуры в блоке УУЛФ из-за неисправности отопительной системы.
В указанных случаях УУЛФ отключается автоматически. При неисправности системы автоматики отключается вручную, руководствуясь показаниями контрольно-измерительных приборов. В случаях отключения УУЛФ резервуары будут работать в обычном технологическом режиме и давление в газовом пространстве будет поддерживаться через установленную дыхательную арматуру.
1.14 Ремонт системы УЛФ
Перед ремонтом системы УЛФ или составляющих ее частей необходимо произвести подготовительные работы.
Вскрытие и замена установленного на наружных и внутренних газопроводах оборудования (запорно-регулирующей арматуры, счетчиков, фильтров и т.д.) должны производиться обязательно на отключенном участке с установкой заглушек.
Заглушки, установленные на газопроводах, должны соответствовать максимальному давлению газа в трубопроводе. Они должны иметь хвостовики, выступающие за пределы фланцев. На хвостовиках заглушек должно быть выбито клеймо с указаниями давления газа и диаметра газопровода.
Разборка фланцевых, резьбовых соединений и арматуры внутри блока УЛФ должна производиться на отключенном и заглушенном участке.
Сварку и резку на трубопроводах следует производить на отключенных участках, которые должны быть продуты воздухом или инертным газом.
Вскрытие и замена установленного в технологическом блоке оборудования должны производится на отключенном участке после продувки от газа. На отключающих устройствах должны устанавливаться заглушки.
К газоопасным работам на системах УЛФ относятся:
- присоединение вновь построенных ответвлений от резервуаров к магистралям системы УЛФ;
- пуск газа в газоуравнительные системы, сооружения и оборудование, входящих в их состав;
- техническое обслуживание и ремонт газоуравнительных систем, установок УЛФ, емкостей, оборудования, средств КИП и А, а также техническое обслуживание и ремонт взрывозащищенного электрооборудования , приборов и аппаратов.
При ремонтных работах в загазованной среде должны применяться инструменты из цветного металла, исключающего искрообразования.
Основным методом контроля за надежной и безопасной работой системы УЛФ является периодическая ревизия, при которой проверяется состояние трубопроводов, их элементов и деталей.
Как правило, ревизия должна быть приурочена к планово-предупредительному ремонту отдельных элементов системы УЛФ.
При этом следует намечать участки минимальной протяженности, работающие в наиболее тяжелых условиях , а также тупиковые и временно не работающие участки. Выбор участков для ревизии осуществляет служба технического надзора.
При ревизии необходимо провести тщательный наружный осмотр намеченного участка трубопровода, провести по возможности внутренний осмотр трубопровода. Демонтаж трубы для внутреннего осмотра при наличии фланцевых или других разъемных соединений осуществляется посредством разборки этих соединений; при цельносварном трубопроводе производят вырезку участка длиной, равной двум-трем его диаметрам, желательно со сварным швом, работающим в особо тяжелых условиях. Механические свойства металла труб проверяются, если есть подозрения в том , что коррозионное воздействие может вызвать их изменение.
Результаты ревизии заносятся в паспорт трубопровода и сопоставляются с первоначальными данными приемки и результатами предыдущей ревизии, после чего составляют акт ревизии. Работы, указанные в акте, подлежат обязательному выполнению в указанные сроки.
При выявленном в результате ревизии неудовлетворительном состоянии участка трубопровода дополнительно ревизии подвергается другой участок. При наличии неудовлетворительных результатов ревизии дополнительных участков должна быть проведена генеральная ревизия этого трубопровода с охватом ревизией пяти участков, расположенных равномерно по всей длине трубопровода.
Все обнаруженные дефекты должны быть устранены, а пришедшие в негодность участки и детали заменены новыми. При неудовлетворительных результатах генеральной ревизии трубопроводы выбраковываются полностью.
Все участки трубопроводов, подвергшиеся разборке, резке, сварке, после сборке подвергаются испытаниям на прочность и плотность.
Объекты ремонтных работ и сроки их выполнения определяются НГДУ по результатам осмотров, диагностических обследований, ревизий, по прогнозируемым предельным рабочим давлениям, анализу эксплуатационной надежности в соответствии с условиями эксплуатации системы УЛФ и требованиями безопасности.
1.15 Расчет потерь при «больших» и «малых» дыханиях для резервуаров УКПН-4[12].
Рабочий цикл сырьевого или товарного резервуара состоит из нескольких операций: а) нагрузка резервуара нефтью; б) отстой нефти в резервуаре; в) разгрузка резервуара; г) ожидание загрузки.
Определим потери углеводородов при «больших» дыханиях.
В таблице представлены данные для расчета.
Таблица 3
| Исходные данные
|
Значения
|
| Vр
, м3
|
5000
|
| Температура, ºС
|
24
|
| К
|
0,85
|
| Давление насыщенных паров по Рейду,МПа
|
0,043
|
| Давление насыщенных паров нефти Рs
истинное, МПа
|
0,045
|
Предохранительный клапан отрегулирован на давление 24·10-5
МПа и на вакуум 20·10-5
МПа.
Решение.
Абсолютное давление клапана
Рд
=0,1+0,00024=0,1002 МПа ;
в вакууме
Рв
=0,1-0,0002=0,0998 МПа.
Количество углеводородов, выходящих из клапанов, будет
Vn
=0,0043·Рs
((Рв
-Рs
)/(Рд
-Рs
))·К·Vр
=0,0043·0,045((0,0998-0,045)/(0,1002-0,045))·0,85·5000=8 м3
.
По отношению к нефти, поступившей в резервуар, это составляет
(Vn
·100)/( Vр
·К)=(8·100)/(5000·0,85)=19%
Таким образом, общие потери легких углеводородов при загрузке резервуара зависят от его объема, рабочего давления предохранительного клапана и объема газового пространства, и в нашем случае составили 19%.
Теперь определим потери углеводородов при малых дыханиях резервуара.
В резервуаре находится нефть с давлением насыщения паров по Рейду Рs
=0,0595 МПа. Вычислим количество углеводородов, выходящих при выдохе из резервуара через дыхательный клапан в течение суток, если минимальная температура воздуха ночью t2
=13ºС, а максимальная днем t1
=38ºС; дыхательный клапан отрегулирован на давление 25·10-5
МПа и вакууме 20·10-5
; высота газового пространства 4,2 м; диаметр резервуара D=23 м.
Решение.
Объем газового пространства
Vг
=0,785·D2
=0,785·232
=415,26 м3
.
Средняя температура наружного воздуха
tср
=(38+13)/2=25,5 ºС
Минимальная температура поверхности нефти
t2
= tср
-5,5=25,5-5,5=20 ºС
Максимальная температура поверхности нефти
t 1
= tср
+5,5=25,5+5,5=31 ºС
Минимальная температура газового пространства
t2
= t2
-8=20-8=12 ºС
Максимальная температура газового пространства
t 1
= t1
+12=31+12=43 ºС
Давление насыщенных паров нефти при минимальной температуре на поверхности нефти 0,0651 МПа, при максимальной температуре 0,078 МПа. Абсолютные давления клапана Рд
=0,10024 и Рв
=0,0998 МПа. Количество углеводородов, выходящих из резервуара, согласно формуле
Vn
=0,00215·Vг
·(Ps1
- Ps2
)·[((( Ps
- Ps2
)/( Pд
- Ps1
))·((Т0
+ t 1
)/ (Т0
+ t 2
)))-1]=
=0,00215·415,26·(0,0651-0,078)·[(((0,0998-0,078)/(0,0024-0,0651))·((266,3/285,5)))-1]=0,01м3
Таким образом, потери углеводородов при малых дыханиях составили 0,01 м3
.
1.16 Расчет количества выбросов вредных веществ в атмосферный воздух с РВС УКПН-4 за 2006 г
Расчет количества углеводородов производиться по формуле:
Мсн
= 0,9*10-2
*m*К*(1-а),
где m – масса продукции прошедшей через резервуары;
К – потери нефти при подготовки нефти , в % от количества нефти;
а - средний % обводненности нефти и нефтесодержащей жидкости.
Таблица 4
| № РВС
|
Кол-во НСЖ нефти,
прошедшей через
РВС, тыс м3
|
Коэф.
потери
нефти, К
|
(1-а)
|
Кол-во
углев.тн
|
Улавлив.
УЛФ, тн
|
Выбрасыв.
в атмосф.,
тн
|
| Сырьевые резервуары
|
| РВС 6,7
|
297*103
|
0,245
|
0,4
|
0,9*10-2
*297*103
*
*0,245*0,4=548,964
|
70%
384,275
|
164,689
|
| РВС-14
|
744,7*103
|
0,245
|
0,13
|
0,9*10-2
*744,7*103
*
*0,245*0,13=213,468
|
80%
170,774
|
42,694
|
| Итого по сырьевым резервуарам :
|
| |
|
|
|
762,432
|
555,049
|
207,383
|
| Товарные резервуары
|
| РВС-12, 13
|
411,5*103
|
0,4
|
0,51
|
0,9*10-2
*411,5*103
*
*0,4*0,51=755,514
|
80%
604,411
|
151,103
|
| Итого по товарным резервуарам
|
| |
|
|
|
755,514
|
604,411
|
155,103
|
| Итого по всем резервуарам
|
| |
|
|
|
1517,946
|
1159,460
|
358,486
|
Данные приведенные в таблице 4 достаточно убедительно показывают высокую эффективность применения систем УЛФ позволяющей уловить и сохранить добытые с большими затратами углеводородов, которые терялись безвозвратно в связи с отсутствием современных эффективных технических и технологических средств. Выполненные научно-технические и организационные мероприятия доказывают эффективность и необходимость применения системы УЛФ на различных объектах нефтедобывающих, нефтеперерабатывающих и нефтехимических отраслях.
Внедрение установки УЛФ позволило произвести откачку легких фракций углеводородов с сырьевых и товарных резервуаров в 2006 г. в количестве 1159,460 тонн. На эту величину, соответственно, уменьшилось количество выбросов легких фракций углеводородов в атмосферу по НГДУ "Туймазанефть" с территории УКПН -4.
За базовые приняты показатели фактических потерь углеводородов из резервуаров по обследованным объектам, так как системы УЛФ на нефтепромыслах в то время отсутствовали.
Таблица 5-Расчет экономического эффекта
| Показатели
|
Единицы
измерения
|
Базовый
вариант
|
Новый
вариант
|
| Объем внедрения
|
установка
|
-
|
1
|
| Количество выбросов
легких фракций
|
тн
|
1517,946
|
358,486
|
| Размер платы за
выбросы
|
руб/тн
|
10,14
|
10,14
|
| Уменьшение платы
за выбросы
|
руб
|
|
11757
|
| Доля поступившей
прибыли
|
руб
|
|
21818
|
| Прирост прибыли
|
руб
|
|
33575
|
| Налог на прибыль 35%
|
руб
|
|
11751
|
| Прибыль остающаяся в
распоряжении предприятия
|
руб
|
|
21824
|
В таблице 5 приведены уменьшение платы за выбросы, доля поступившей прибыли, а также экономический эффект на единицу получаемой продукции (паров углеводородов нефти), которые являются главной технико-экономической характеристикой объектов внедрения систем УЛФ. Эти показатели рассчитаны по методикам, составленным на основе утвержденного норматива удельных приведенных затрат за дополнительно добываемую нефть, к которой отнесены пары улавливаемых углеводородов, получаемых от снижения ее потерь.
Расчет уменьшения размера платы за выбросы вредных веществ в атмосферный воздух за счет внедрения установки УЛФ на УКПН-4 за 2006 г.
1.Объем внедрения – 1 установка
2. Количество выбросов вредных веществ в атмосферный воздух с резервуаров УКПН-4 (тн):
- до внедрения установки УЛФ – 1517,946
- после внедрения установки УЛФ – 358,486.
3. Уменьшение количества выбросов вредных веществ в атмосферный воздух за счет внедрения установки УЛФ -1159,460 тн.
4. Размер платы за выбросы вредных веществ в атмосферный воздух со стационарных источников (резервуаров) УКПН-4:
П=78*Э*Н*В,
где Э – эквивалентной ситуации Э=5;
В – коэффициет выбросов в атмосферу, тн
Н – норматив платы согласно Постановления №47 от 11.02.93, Н – 0,026 руб /1 тонну;
- до внедрения установки УЛФ –
П=78*5*0,026*1517,946=15392 руб.
- после внедрения установки УЛФ –
П=78*5*0,026*358,05=3635 руб.
5. Уменьшение размера платы за выбросы стационарными источниками (резервуарами) УКПН-4:
15392 – 3635 = 11757 руб.
Данные приведенные выше, достаточно убедительно показывают высокую эффективность применения систем УЛФ, позволяющей уловить и сохранить добытые с большими затратами углеводороды, которые терялись безвозвратно, в связи с отсутствием современных эффективных технических и технологических средств. Выполненные научно-технические и организационные мероприятия доказывают эффективность и необходимость применения системы УЛФ на различных объектах нефтедобывающих, нефтеперерабатывающих и нефтехимических отраслях.
Мероприятия по охране окружающей среды и труда
Система улавливания легких фракций предназначена для герметизации товарных и сырьевых резервуаров с целью исключения безвозвратных потерь углеводородов и их вредного влияния на окружающую среду, в особенности на атмосферу.
Этому способствуют следующие технические и технологические решения:
1. Проектирование строительства системы УЛФ, обеспечивающее оздоровление окружающей среды, выполнено с соблюдением действующих стандартов, норм и правил охраны окружающей среды и рационального использования природных ресурсов.
2. Проектом предусмотрены мероприятия по охране окружающей среды при сооружении объектов системы УЛФ и последующей их эксплуатации, а именно:
- размещение объектов системы УЛФ на территории УКПН-4 исключает необходимость занятия земель сельскохозяйственного назначения.
Этому способствует также привязка УЛФ к существующим объектам и трассам;
- исключено строительство новых дорог и подъездных путей к объектам УЛФ, т.к. предусмотрено использование существующих на территории УКПН. Исключены пересечения через водные преграды;
- для предотвращения утечек уловленных легких фракций предусмотрена максимальная герметизация резервуаров и трубопроводов, минимальное количество фланцевых соединений и запорно-регулирующей арматуры, первичная и периодическая в соответствии с технологическим регламентом проверка сварных соединений на прочность и плотность, определены объемы и сроки обслуживания запорно-регулирующей арматуры, средств КИП и А. В технологических блоках установки УЛФ установлены высокочувствительные датчики, сигнализирующие о появлении утечек углеводородного газа и сероводорода.
Буферная емкость, конденсатосборник и дренажная емкость, установленные наружно, оборудованы запорной арматурой и оснащены средствами автоматики.
С целью исключения аварийных ситуаций технологический блок оборудован датчиками высокого давления и температуры в напорном газопроводе на выкиде компрессора.
В системе УЛФ отсутствуют источники потребления и сброса воды, т.к. предусмотрен технологический режим работы компрессора, позволяющий осуществлять его охлаждение посредством заполнения кожуха трансформаторным маслом. В системе УЛФ также исключено наличие источников сброса промышленных отходов в канализацию или водные объекты.
В целом система УЛФ выполнена как автономный герметичный технологический объект, оснащенный современными средствами КИП и А.
С пуском в эксплуатацию системы УЛФ сохраняется ценное углеводородное сырье за счет исключения потерь легких фракций углеводородов из резервуаров.
Основным направлением работ по охране труда является планомерное осуществление организационных и технических мероприятий, обеспечивающих создание здоровых и безопасных условий труда и поддержание порядка при эксплуатации системы УЛФ.
Общее руководство работ по охране труда и ответственность за состояние техники безопасности возлагаются на соответствующие подразделения, обслуживающие систему УЛФ, на начальника и главного инженера НГДУ.
Начальники служб и подразделений в пределах, закрепленных за ними объектов должны обеспечить создание безопасных условий труда, проводить инструктаж и обучение персонала безопасными методами работы, контролировать выполнение правил и инструкций по технике безопасности и пожарной безопасности, обеспечивать рабочих инструкциями по профессиям и по видам работ, а рабочие места необходимыми плакатами.
Инструкции по безопасным методам ведения работ должны пересматриваться и переутверждаться один раз в три года, а также при введении новых правил и норм, типовых инструкций, изменении техники и технологии в системе УЛФ.
Организация и производство работ на объектах системы УЛФ должны учитывать специфику производства, определяемую опасными свойствами газа и конденсата: токсичностью, испаряемостью, способностью электризоваться, взрывоопасностью, пожароопасностью, коррозионной активностью.
Каждый рабочий и инженерно-технический работник обязан немедленно докладывать своему непосредственному руководителю о замеченных им нарушениях и неисправностях оборудования.
Состояние воздушной среды должно контролироваться ежедневно перед началом газоопасных работ и после перерыва с помощью газоанализатора. Допуск персонала к проведению ремонтных работ возможен, если содержание паров и газов в воздухе зоны производства работ не выше предельно допустимых концентраций по санитарным нормам. При проведении сварочных работ на трубопроводе по санитарным нормам предельно допустимая концентрация углеводородов С-С в пересчете на углерод равно 300 мг/м3
, а сероводорода с смеси с углеводородами С1
-С5
-3 мг/м3
. Если в процессе работы возле рабочего места обнаружена утечка газа или конденсата, необходимо прекратить работу и сообщить об этом руководителю. Персонал, участвующий в гидравлических и пневматических испытаниях системы УЛФ, должен находиться в безопасных местах на случай разрыва швов, пробоя прокладок и т.д. Осмотр трубопроводов разрешается производить только после снижения давления до рабочего, а устранение неисправностей - после полного снятия его. Порядок организации работ по пожарной безопасности на системах УЛФ определяются ГОСТ 12.1.004-85 "Правила пожарной безопасности в нефтяной промышленности".
С целью соблюдения требований пожарной безопасности необходимо:
1. Организовать изучение правил пожарной безопасности всеми работниками, занятыми эксплуатацией систем УЛФ.
2. Обеспечить своевременное выполнение всех противопожарных мероприятий, направленных на повышение уровня пожарной безопасности на объектах систем УЛФ.
3. Организовать проведение инструктажа и занятия по пожарно-техническому минимуму в соответствии с действующими программами.
Установка УЛФ оборудована противопожарной автоматической сигнализацией, отключающей установку с выдачей аварийного сигнала при превышении температуры в помещении выше 49ºC. Для предотвращения образования горючей среды УЛФ оборудована датчиками наличия горючих газов, сблокированными с системой сигнализации.
Заключение
На месторождениях республики Башкортостан добываются девонские и высокосернистые нефти. До недавнего времени сбор, транспорт и подготовка девонских нефтей осуществлялись с использованием негерметичных резервуаров большого объема, работающих при атмосферных давлениях.
Технологические схемы сбора, транспорта и подготовки продукции скважин были разработаны с учетом объемов добычи нефти и газа, их физико-химических и реологических свойств в соответствии с этими характеристиками определялось число ступеней сепарации газа, отделения и утилизации основного объема пластовой воды, выбиралось количество и конструкция технологического оборудования в системе сбора, транспорта и подготовки нефти. Однако, если сепараторы изначально были герметичными, то резервуары на товарных парках долгие годы оставались негерметичными, являясь основным источником потерь легких фракций нефти за счет испарения через неплотности, имеющиеся по проектным решениям. Система улавливания легких фракций предназначена для герметизации товарных и сырьевых резервуаров с целью исключения безвозвратных потерь углеводородов и их вредного влияния на окружающую среду, в особенности на атмосферу. Этому способствуют: проектирование строительства системы УЛФ, обеспечивающее оздоровление окружающей среды, выполнено с соблюдением действующих стандартов, норм и правил охраны окружающей среды и рационального использования природных ресурсов, проектом предусмотрены мероприятия по охране окружающей среды при сооружении объектов системы УЛФ и последующей их эксплуатации.
Список литературы
1. Зарипов А.Г. Комплексная подготовка продукции нефтегазодобывающих скважин. Том 1 – М.: Издательство МГГУ, 1996.
2. Каплан Л.С., Семенов А.В., Разгоняев Н.Ф. Развитие техники и технологий на Туймазинском месторождении. - Уфа: РИЦ АНК "Башнефть", 1998.
3. Степанов Р.В., Булатов Р.Ф. Элементы системы сбора и подготовки нефти, газа и воды в условиях НГДУ "Туймазанефть": Учебное пособие. – Уфа: Издательство УГНТУ, 1999.
4. Оптимизация давлений сепарации в концевых сепараторах при использовании систем УЛФ./Нефтяное хозяйство.- 2001г.-№1-с.69/Тронов В.П., Шаталов А.Н.
5. Геологический отчет НГДУ "Туймазанефть".
6. Эффективность применения современных систем УЛФ./ Нефтяное хозяйство.- 1999г.-№6-с.52/Хамидуллин Ф.Ф., Шайхутдинов М.Я., Гибадуллин А.А.
7. Зарипов А.Г. Комплексная подготовка продукции нефтегазодобывающих скважин. Том 2 – М.: Издательство МГГУ, 1996.
8. Установки по улавливанию легких фракций углеводородов при хранении нефти и нефтепродуктов на основе машин Стирлинга./Нефтяное хозяйство.- 2003 г.-№2-с.77/Кириллов Н.Г.
9. Технологический регламент на эксплуатацию системы улавливания легких фракций на УКПН – 4 НГДУ "Туймазанефть".
10. Тронов В. П. Прогрессивные технологические процессы в добыче нефти. Сепарация газа, сокращение потерь. Казань, ФЭН, 1996.
11. Новая техника по НГДУ "Туймазанефть" за 2001 г.
12. Кабиров М.М., Гумеров О.А. Сбор, промысловая подготовка продукции скважин: Учебное пособие.- Уфа: Издательство УГНТУ, 2003.
|